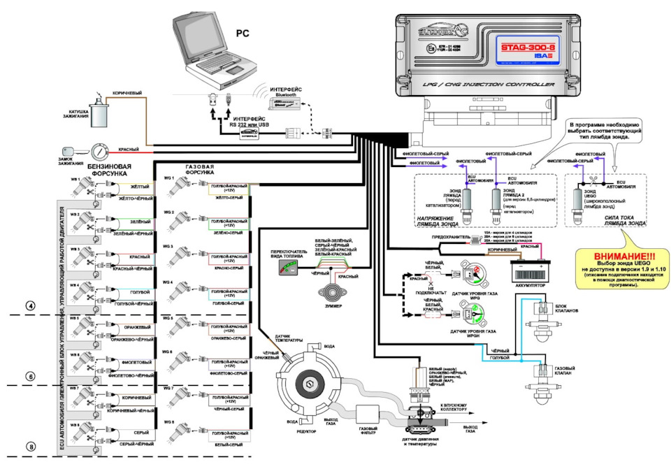
таг подключение
Стаг подключение 89 фотографий
Моя дорогая девушка екай 2026
Линхай атв
Ati 2600 pro драйвер
Поменять разрешение кс 1.6
Карпенко оренбург
Roadstone r19
Органы дознания обязанности
Каталогом 460
Экологические игры в библиотеке
Погода на неделю в красновишерске пермского края























































































