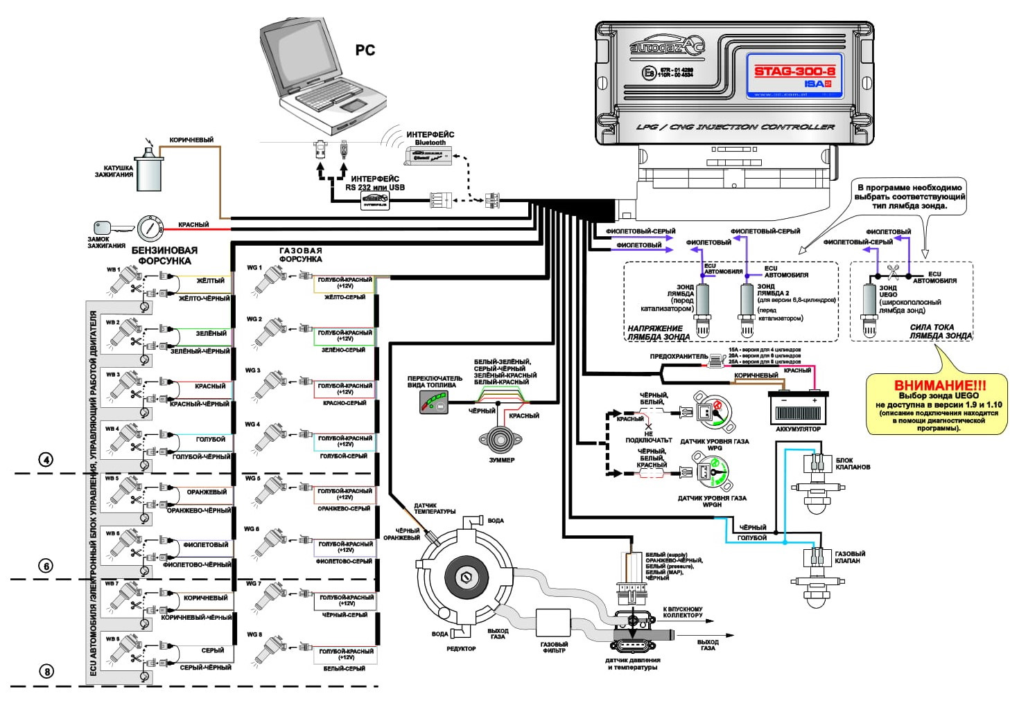
ключения омвл
Схема подключения омвл 140 фотографий
Хелли этвелл
Решение геометрия 8 класс мерзляк
Wicked game перевод the weeknd
Автобус 31 сарапул расписание 2026
Утонченное изящество 5 букв сканворд
Макс 2т
Детские сады в 60 годы
Поветкин против берда
Как включить автозагрузку диска
Сытин от остеохондроза






































































































































