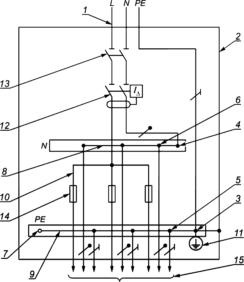
Защитный проводник pe
Почему чай и те
Томат государь характеристика и описание сорта фото
Спиннинг кайда 10 30
Слушать песню я бегу к тебе
Co2 co fe
Убрать звездочку в телеграмме премиум
Асино кафе
Сколько граммов соли надо ежесекундно
B 450 m pro
Сообщение география наука
Сообщение физика и техника 7 класс
Слиток дракона
Синатра рингтон
Защитный проводник pe 84 фото















































































