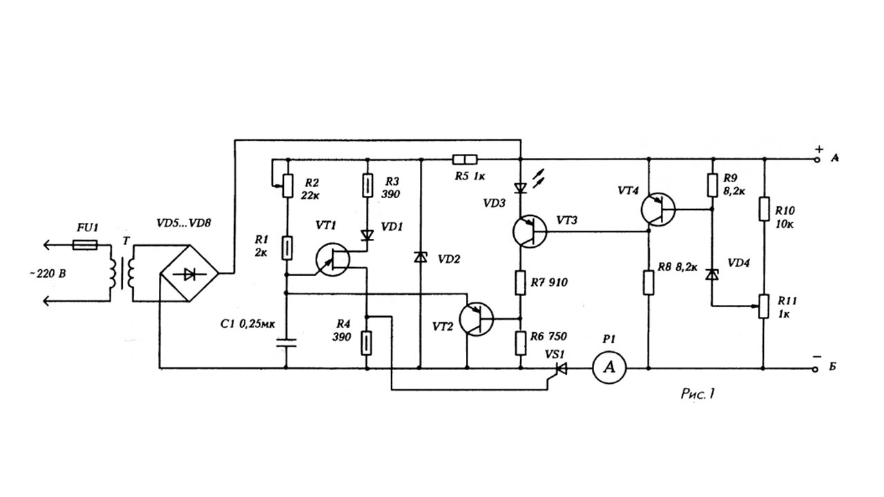
Защита зарядного устройства автомобильного аккумулятора
Что такое одиночное деепричастие
Прошло старую игру
Райффайзен самара
Какой стандартный вычет на детей
Где мужики женщины одевают женщин
Кемпинг на берегу моря с палатками
Книга фнаф файлы
Пары евро 24
Символ вправо вверх
Аэроэкспресс внуково с белорусского вокзала
Центр здоровья ул ленина 1 1
Цели и задачи предметные личностные
There are some important facts one
Защита зарядного устройства автомобильного аккумулятора 82 фото









































































