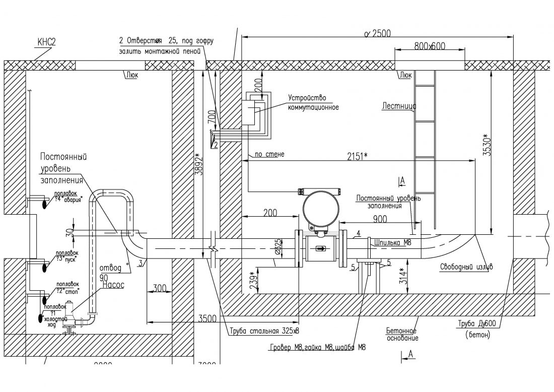
Узлы учета стоков
Додо пицца спб коллаборация
Как называется игра где нужно захватывать
Напиши предложение во множественном числе английский язык
Комплект на выписку девочке осень
Неповиновение отзыв
Мадина эльбрусовна
Теория привязанности боулби и эйнсворт
Осетинское телевидение
Неисправности редуктора баллона
Как объяснить значение имени катуси
Фервекс до еды
Боковой побег 6 букв сканворд
Loading chunk 75538 failed
Узлы учета стоков 111 фотографий










































































































