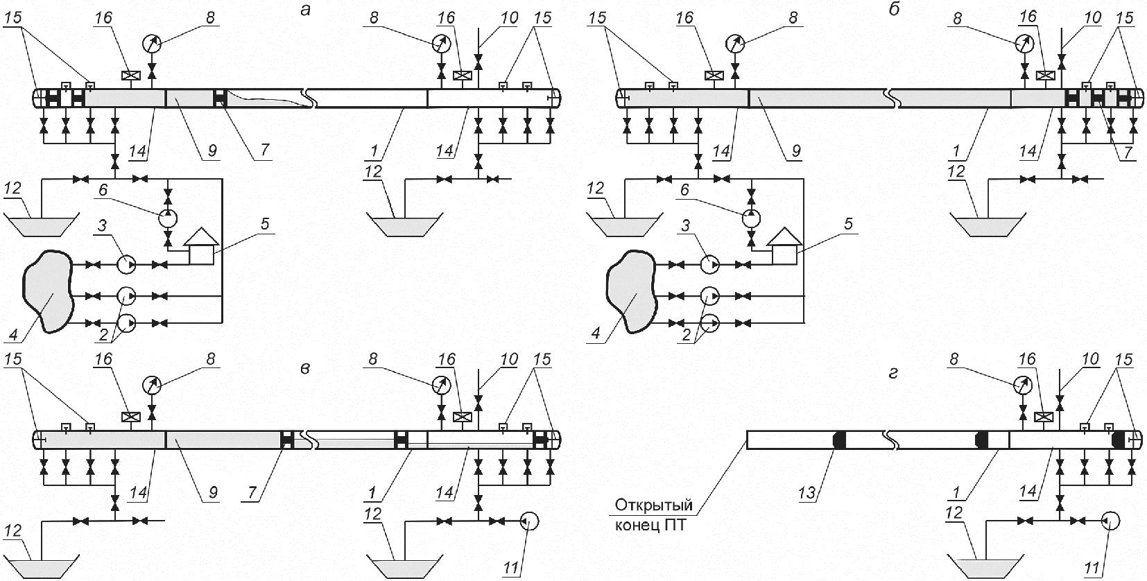
Узел испытания газопроводов
Какая машина у ани ищук
4 транспортная иммобилизация
Уплотнение песка водой
Все игры про героев
Дубровский 6 класс слушать 1 глава пересказ
Design daily
Артасов 30 вариантов егэ история 2025
Погода в магнитогорске гисметео ua
Опр 03
Поздравляю букеты цветов картинки
Haier 10 кг
Словосочетание со словом заверить
Знаки регулировщика это
Узел испытания газопроводов 112 фотографий













































































































