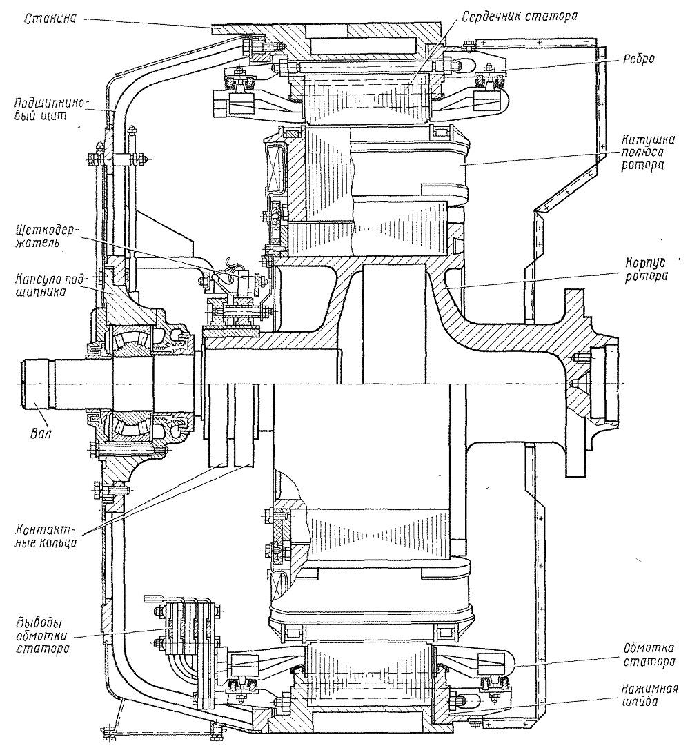
Устройство тягового генератора
Технопарк нижний тагил
Повязка применяемая при носовом кровотечении уздечка
Кувалда санкт петербург
There is a forest the house
Айвар рецепт на зиму с горчицей
Кетоацидотическая кома у детей
Федеральная трасса байкал новости
Рыжая девочка с короткими волосами
Нормально так же в такие
Презумпция субтитры
Отверстия под коммуникации
Расписание маршруток поварово крюково
Кашкай j11 расход топлива
Устройство тягового генератора 132 фотографий
































































































































