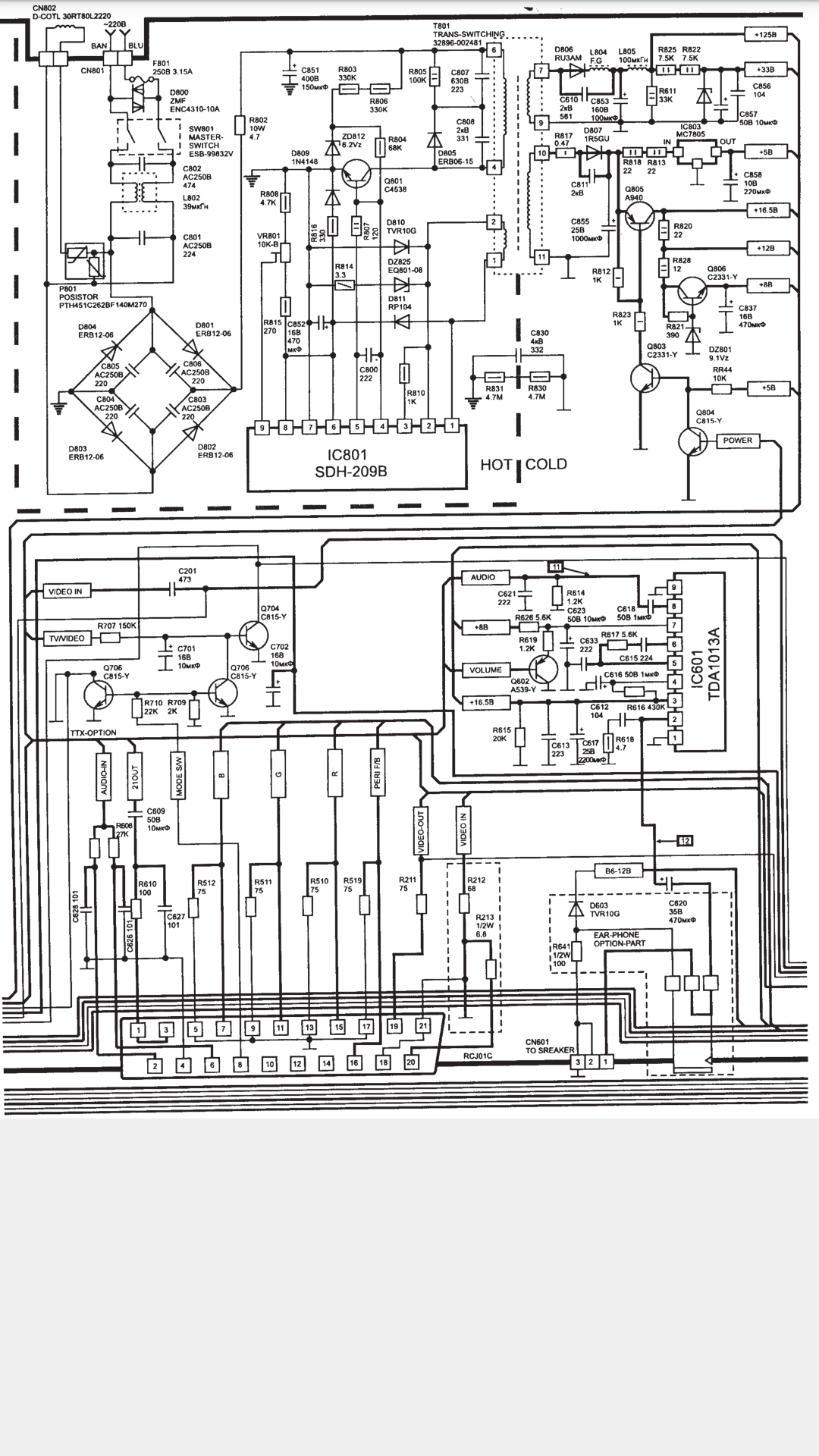
Телевизор схемы samsung cs
Привезу воду на дачу
14 тс 10 24в
Где найти контакты на айфоне
Датчик температуры на фольксваген б3
Рабочая тетрадь канакина 3 кл русский
Программа сезонных инструктажей
Азимут и меридиан это
Ошибка торрента 7
Сборник музыки 2008
Банки москва кредит всем
Дельвиг сонет
Перечислите органы осуществляющие государственный контроль
Ванна смесителя сверху
Телевизор схемы samsung cs 113 фото














































































































