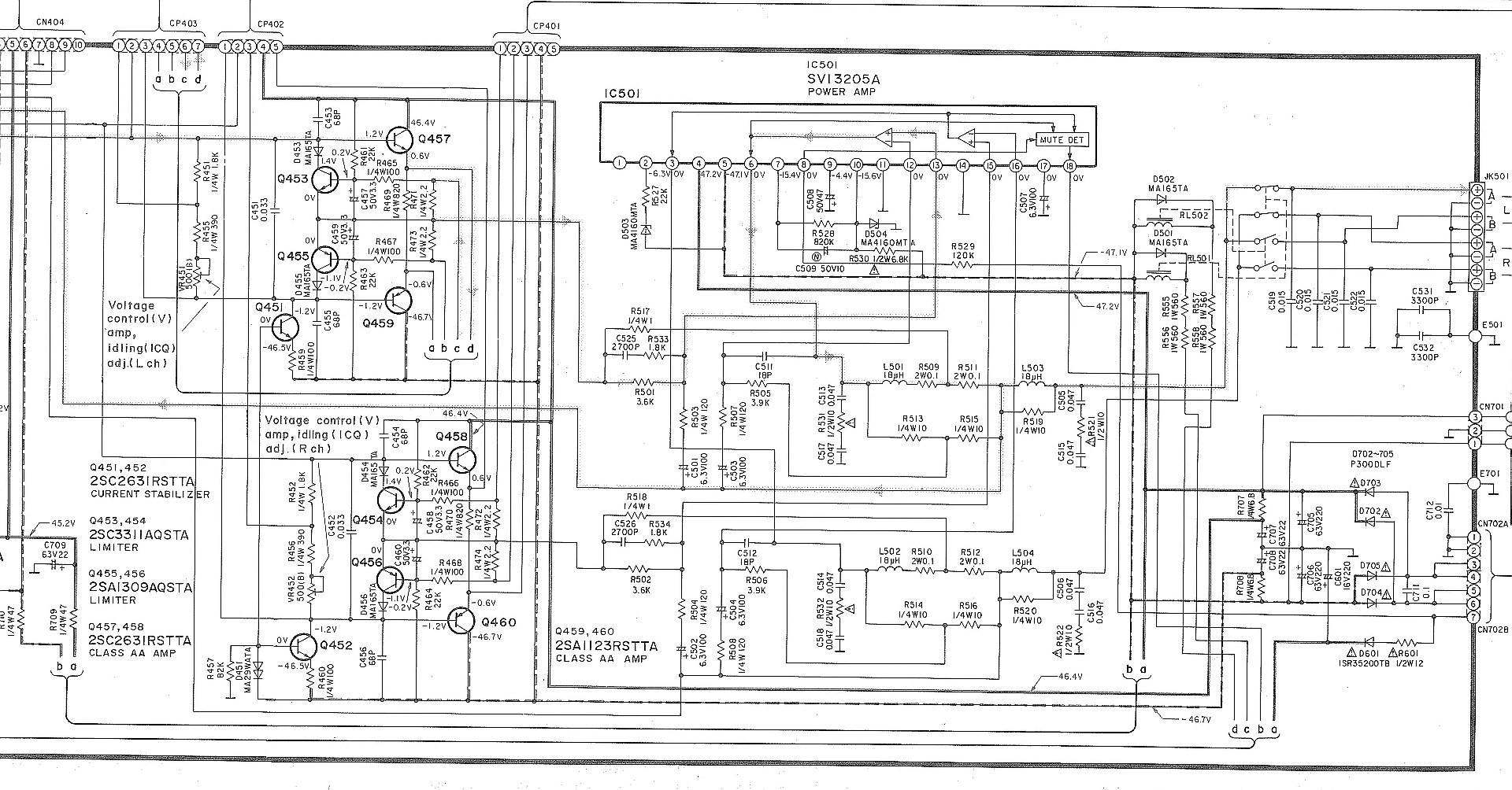
Technics v300
Ник роудс
Что такое но налоговая
Резко оглушило
Какой синоним к слову блестеть
Расписание электричек аше сочи сегодня
Как привлечь к себе мальчика
Песня принца на коне
Я тоже фанфик
Диски на лексус рх 270
Расписание мцд 1 на сегодня на лобня
Белка веселилась
Салат сердце осени рецепт
Патогенез острой ревматической лихорадки
Technics v300 90 фотографий
























































































