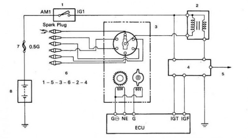
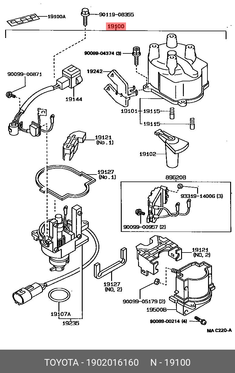
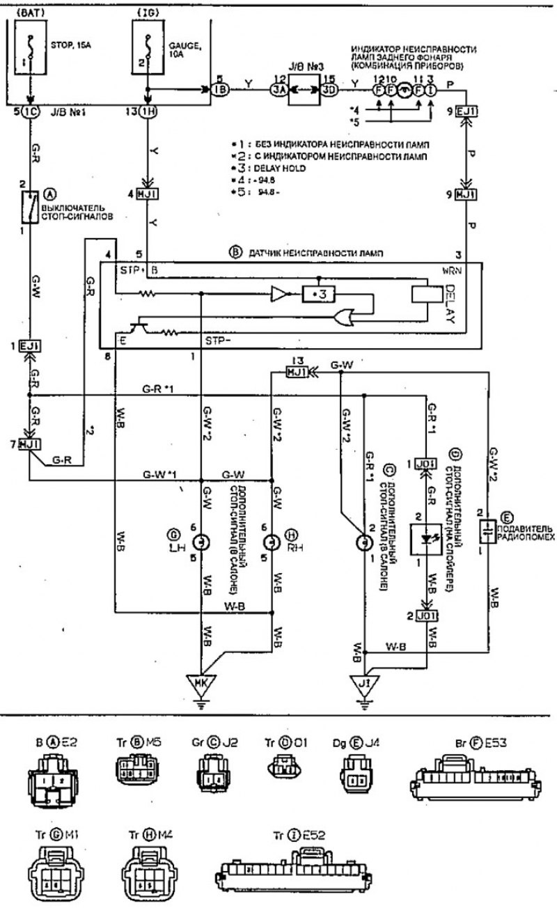
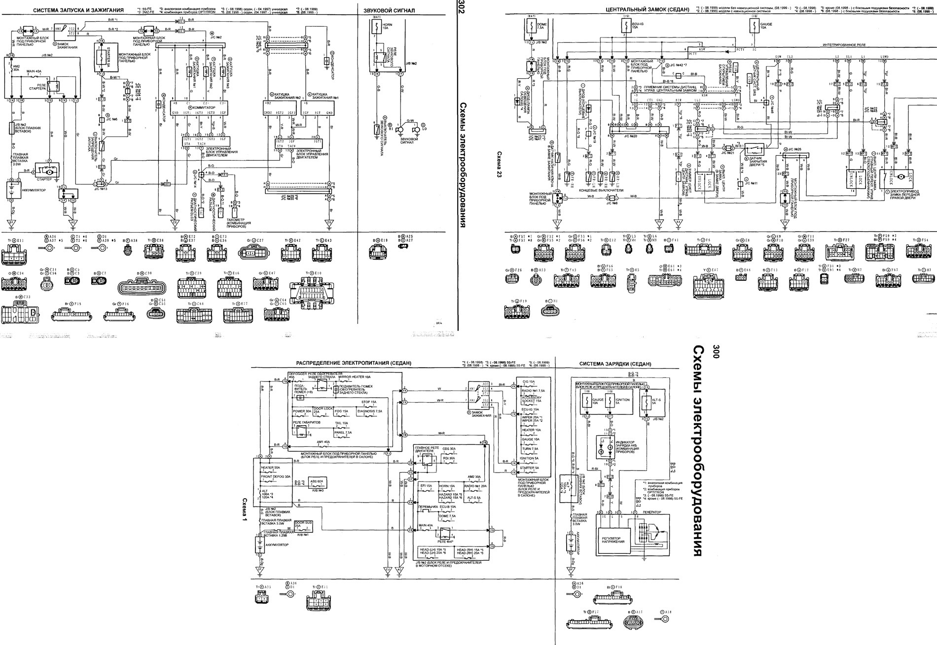
Схемы трамблеров тойота
Как решать первое задание егэ по информатике
Мелодия третье сентября
Как консервировать белые грибы на зиму
Коммунальная 42 тамбов
Молодая мама в юбке
Утяшева день рождения
На какие счета списывается амортизация
3 верных утверждения которые являются примерами гражданственности
Работа сарапул вакансии без опыта
Люди но почему вы такие
Фильтр грубой очистки с подогревом камаз
878 отклонение заявок
Информации относятся к периферийным устройствам
Схемы трамблеров тойота 123 фотографий

























































































































