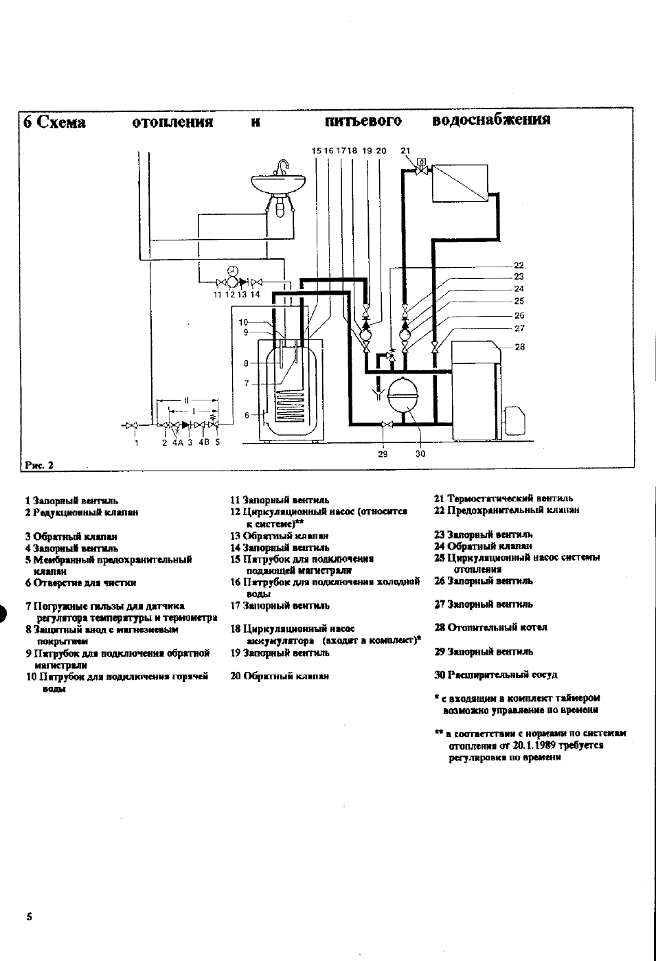
Схема подключения котлов вайлант
Как расторгнуть договор по обоюдному согласию
Завожу новый лад
Т банк в таганроге
Карта втб работает в турции
Бальзам дикуля для суставов глубокого действия
Молодежные театры игры
Сколько грит нужно для заточки
Дворец без казны оставаться не мог
Хуньчунь источники
Сибирь куньлунь ред прямая трансляция
Алова 45
Моя минута тест
Натриевый эфир
Схема подключения котлов вайлант 109 фото









































































































