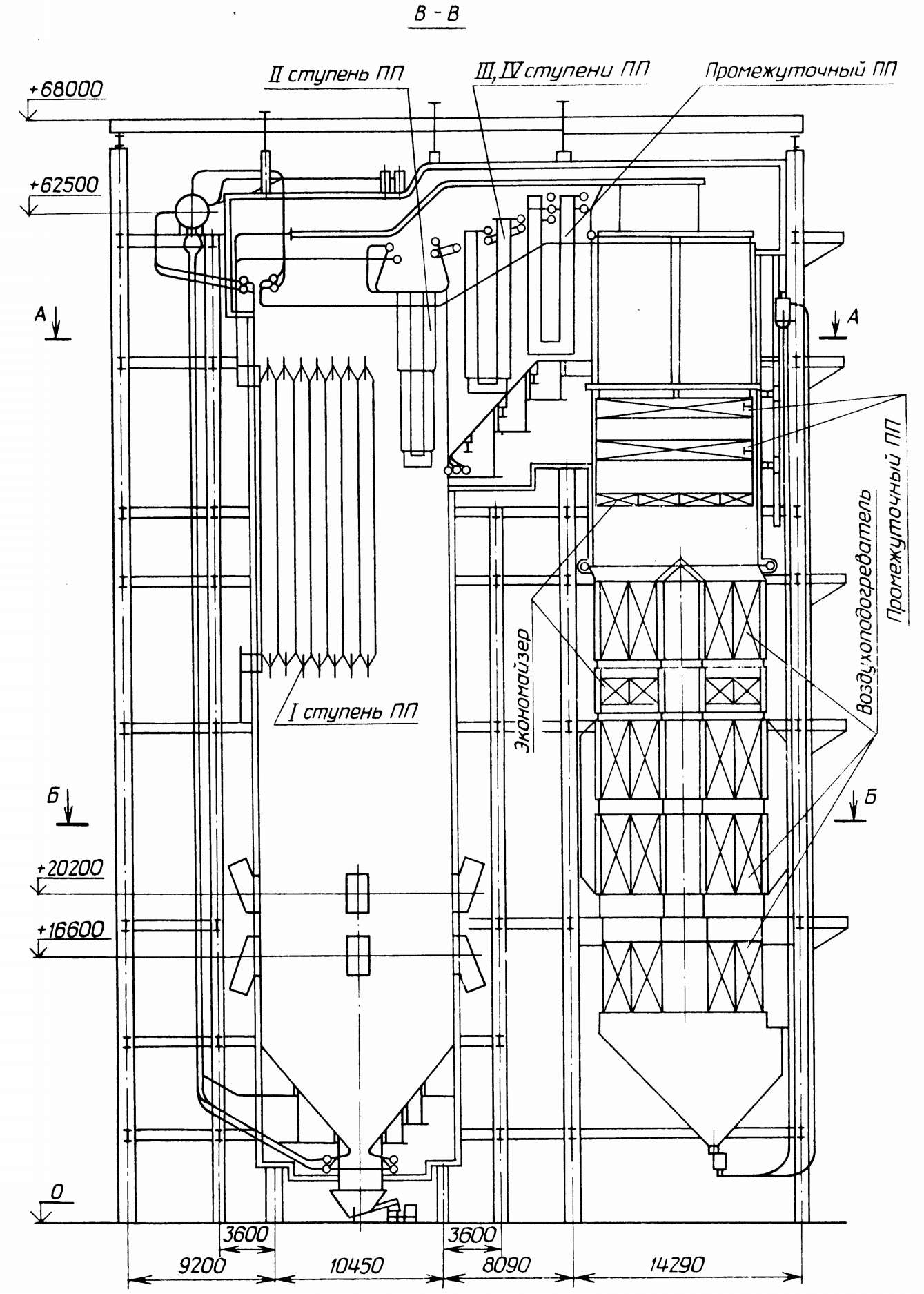
Схема котла бкз
49 см 3 мм
Крокодил карточки слова
Плата управления газового котла ферроли
Ремонт стиральных машин в иваново на дому
Можно ли пить цинк постоянно
Сияющая пещера
Сапин атлас
Как определить наследников по закону
Таблица по истории идеи просветителей
Плановая проверка юр лица
Утепление потолка в парилке
Aespa tour
Расшифровка пульта сплит системы
Схема котла бкз 139 фото









































































































































