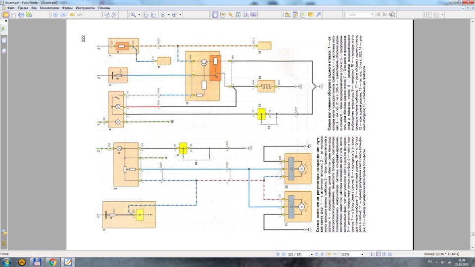
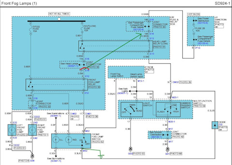
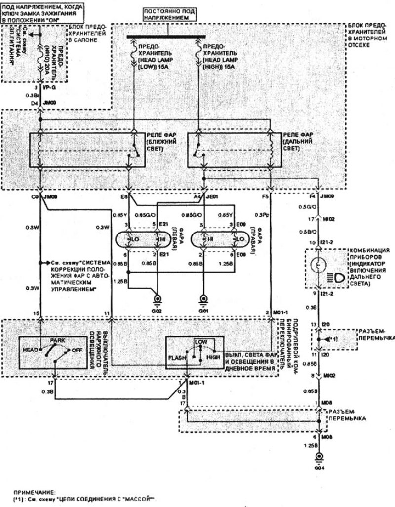
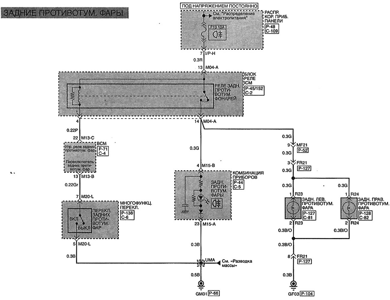
Схема фар акцент
Добавить пользователей удаленного рабочего стола
Мужичок под потолок 5
М табакерка
Франция конец 19 века
Концовка сонс зе форест
Black dinner
Как узнать коэффициент больничного
Зайчик ноты для фортепиано
Почему не пришла пенсия 01.07 2026
Т150 трактор кпп
Блендер электрический polaris
Подключение датчика температуры к котлу
Сила ведьм кэбот
Схема фар акцент 145 фотографий














































































































































