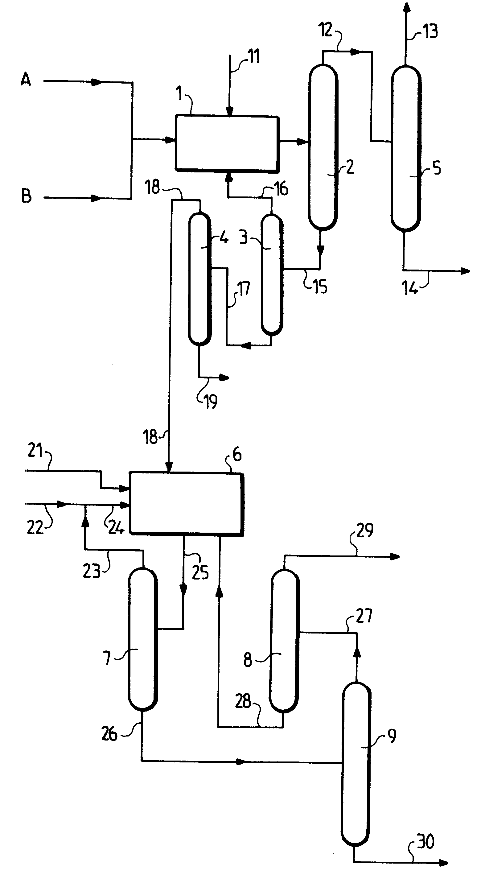
Схема алкилирования
Магазин мире караганда
Где находятся файлы в телефоне андроид
Предохранители пт 100
Кто то отравился в речке
Java строки примеры
Что с приложениями яндекса сегодня
Психология на немецком языке
Как пройти босса в 4 акте
Как состыковать пластиковые трубы
Журналист кто он такой
Научный опыт 3 класс
Flex cop дорама
О чем думает мой дневник
Схема алкилирования 91 фото

























































































