Se 6b4g Tube Amplifier Schematics

🛑 👉🏻👉🏻👉🏻 INFORMATION AVAILABLE CLICK HERE👈🏻👈🏻👈🏻
https://evilscienceaudio.com/2013/11/04/single-ended-6b4g-amplifier
04.11.2013 · Single-Ended 6B4G Amplifier. This is my current favorite and latest build. This is the cure for any single-ended amplifier addiction. It is …
Single Ended 6B4G Cathode Drive Amplifier now I am introducing KT88 SE modificated 6B4G Single Ended Amplifier, Power drive needed for 6B4G SE in generally.circuit is just same as 6550 SE. skematic diagram is next 6B4G and 2A3 is Different Tube many person said 2A3 and 6B4G …
www.pmillett.com/6B4G_push-pull_amp.htm
6B4G push-pull amp. This great amplifier is a class-A, push-pull amp using a pair of 6B4G directly-heated triodes as the output stage. I built two versions of this amp…
https://evilscienceaudio.com/2013/11/12/push-pull-6b4g-amplifier
12.11.2013 · Push-Pull 6B4G Amplifier. This is a design I’ve built five times! I don’t own one myself, as I had other desires. This particular one I built for my father, and he wanted it set up so any rectifier tube…
https://www.diyaudio.com/forums/tubes-valves/287790-6b4g-amp-build-issue-7-print.html
23.06.2016 · A more appropriate B+ for a cathode biased SE 6B4G or 2A3 would around 300 volts with 50V of it across the cathode resistor. I think you've got the wrong power transformer and I don't see how the schematic …
How big is a single ended 6b4g amplifier?
How big is a single ended 6b4g amplifier?
Single-Ended 6B4G Amplifier. This is my current favorite and latest build. This is the cure for any single-ended amplifier addiction. It is built on a 17″ x 10″ hammertone-painted steel chassis, and features Transcendar output transformers and an Edcor power transformer.
evilscienceaudio.com/2013/11/04/single-end…
How many 6SN7's are in a 6b4g push pull AMP?
How many 6SN7's are in a 6b4g push pull AMP?
Version 1 uses two 6SN7's in the input stage, and delivers full output with around 300mV input. It's high input sensitivity is good for passive preamp systems. Version 2 uses one less gain stage, and a 6SL7 phase splitter (both sections wired in parallel) at the input. It requires about 3V RMS for full output.
www.pmillett.com/6B4G_push-pull_amp.htm
Which is Mullard single ended tube amplifier schematic?
Which is Mullard single ended tube amplifier schematic?
Mullard Single-Ended (SE) EL84 Tube Amplifier Schematic This is the classic single-ended EL84 schematic from Mullard. The input stage uses a EF86 to drive a Mullard EL84. The power supply uses an EZ80 (6V4) tube rectifier.
diyaudioprojects.com/Schematics/Mullard-S…
What kind of amplifier uses an EL84 tube?
What kind of amplifier uses an EL84 tube?
The Mullard Single-Ended (SE) EL84 Tube Amplifier Schematic. The circuit uses and EF86 input stage. Navigation: DIY Audio Projects/ DIY and HiFi Audio Schematics/ Mullard Single Ended (SE) EL-84 Tube Amplifier Schematic Mullard Single-Ended (SE) EL84 Tube Amplifier Schematic Share Mullard Single-Ended (SE) EL84 Tube Amplifier Schematic
diyaudioprojects.com/Schematics/Mullard-S…
diyaudioprojects.com/Schematics/Mullard-SE-EL84-Tube-Amp-Schematic.htm
06.09.2014 · Mullard Single-Ended (SE) EL84 Tube Amplifier Schematic. This is the classic single-ended EL84 schematic from Mullard. The input stage uses a EF86 to drive a Mullard EL84. The power supply uses an EZ80 (6V4) tube rectifier. For more information about tube based power supplies, see the article Power Supply Design for Vacuum Tube Amplifiers.
https://juliecobbdesigns.blogspot.com/2021/06/6b4g-tube-amplifier.html
30.06.2021 · 6B4G Tube Amplifier.Version 1 uses two 6sn7's in the input stage, and delivers full output with around 300mv input. 20 hz to 20 khz plus 30 hz to 15 khz thd scans of original vintage directly heated 6b4g tubes vs 1974 jan 6b4g …
Using Inexpensive Line Transformers For Vacuum Tube SE or PP Output Transformers
KT88 vs EL34 vs 6L6 Substitution In Vacuum Tube Amplifier.wmv
Stereo tube amplifier test SE 6BQ5 / EL84 with schematic
DIY audio KIT assembly manual part 4, FLUXION model B-6TK, 2A3 SE tube amplifier
FLUXION OPT HX-4018AF, audio output transformer for 2A3 6B4G 45 EL34 6L6 DIY tube amplifiers
Understanding Vacuum Tube Amplifier Schematics - Basics - Part 1
https://www.bartola.co.uk/valves/2018/03/13/gm-70-se-amplifier
13.03.2018 · GM70 SE Amp. I don’t think the ... Im my last amp I use the 2a3 to drive the 211 tube, after listen do not need more experiments is the best by far. ... I also build 211/845/GM70 amplifier. My GM70 used 6B4G/Interstage driving GM70, it sounded great, until the next amp …
Не удается получить доступ к вашему текущему расположению. Для получения лучших результатов предоставьте Bing доступ к данным о расположении или введите расположение.
Не удается получить доступ к расположению вашего устройства. Для получения лучших результатов введите расположение.
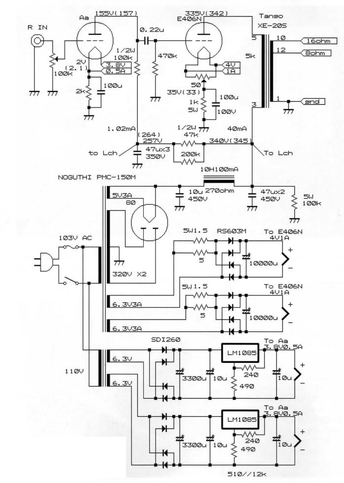
This great amplifier is a class-A, push-pull amp using a pair of 6B4G directly-heated triodes as the output stage.
I built two versions of this amp. Version 1 uses two 6SN7's in the input stage, and delivers full output with around 300mV input. It's high input sensitivity is good for passive preamp systems.
Version 2 uses one less gain stage, and a 6SL7 phase splitter (both sections wired in parallel) at the input. It requires about 3V RMS for full output. This version is best if you have an active preamp that can deliver 3V, and it is a little quieter than version 2.
Both versions have the same driver (6SN7 diff amp) and output stage (6B4G's with cathode bias). Maximum output is about 7-89 watts
This has been a good-sounding and reliable amp for me for several years now.
I made a few quick measurements on version 1:
5% THD at 8V RMS into 8 ohms (8 watts)
This is an FFT of the amp's output at 1 watt. The 2nd harmonic is highest, then the 3rd, then 4th. 5th and on were in the noise. This is a very good harmonic profile for a P-P amp. Again, this is version 1; version 2 may be a little different.
This scope trace shows the output and distortion residual, again at 1W, 1kHz into 8 ohms. The distortion residual is (obviously) not to scale. You can see the 2nd and 3rd are close in amplitude.
Also the version 1 parts list (text file) and the version 2 parts list (text file)
Here's an image of the inside of version 1. Click on the image for a full-sized view.
I did an AutoCAD layout of the parts inside. You can download a PDF, DWG, or DXF file:
Version 1: 1:1 PDF file (217k), or the AutoCAD 2000LT .DWG file (182k), or a R12 DXF file (372k)
Version 2: 1:1 PDF file (217k), or the AutoCAD 2000LT .DWG file (182k), or a R12 DXF file (374k).
Vintage Teens Creampie Movie
Cuckold Feet Pov
Fnaf Baby Porn Comic
Busty Kim Granny
Lady Gaga Naked Breasts
Single-Ended 6B4G Amplifier | Evil Science Audio
6550/KT88/EL34 Single Ended Amplifier then 6B4G SE
6B4G Push-Pull Amp - pmillett.com
Push-Pull 6B4G Amplifier | Evil Science Audio
diyAudio - 6B4G New Amp Build Issue
Mullard Single-Ended (SE) EL84 Tube Amplifier Schematic EL-84
juliecobbdesigns: 6B4G Tube Amplifier
GM-70 SE Amplifier – Bartola® Valves
Se 6b4g Tube Amplifier Schematics


























