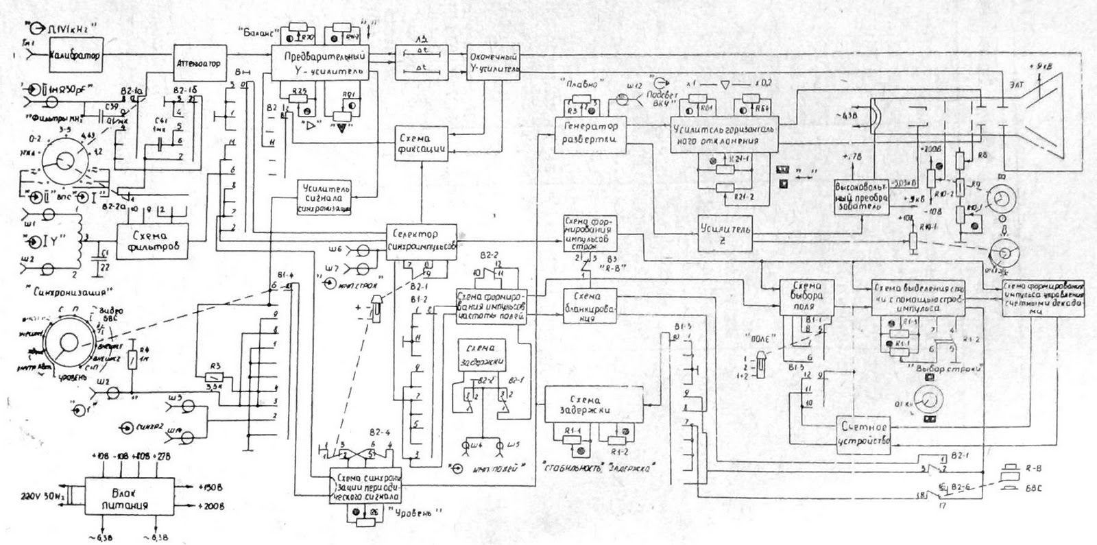
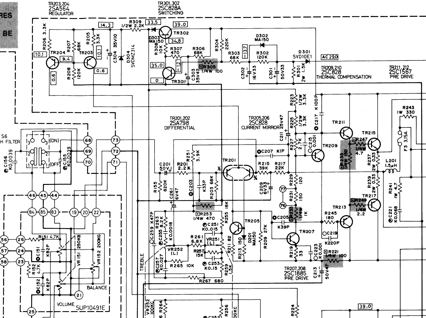
С1 20 схема
Переименуйте как пишется
Сколько дней может быть ротовирус
Икра кабачковая рецепт приготовления 3 кг
Двухколесная повозка поле чудес
My way ногинск
К определенной социальной группе
Сбербанк тулун
Детская колыбельная медведица
Панно на тему осень
Ну я сама делаю
Ташкент казань авиабилеты дешево прямой
Дымковская игрушка краткое описание
Коррекционно развивающие занятия с детьми зпр
С1 20 схема 84 фотографий















































































