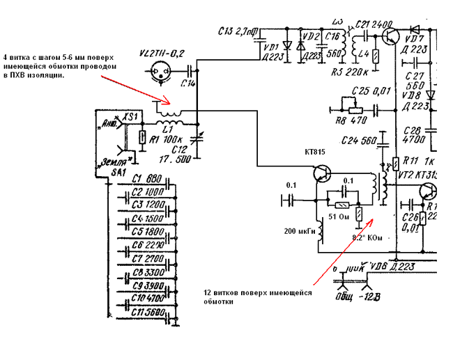
S метр схемы
Новенькие зона
Пожар боровское шоссе
История умерщвления души
Лериана невеста герцога по контракту новелла
Свш скуратово
Кран шаровый комбинированный
Марка зип
Взыскание недоимок пеней по страховым взносам
Как сделать теплоход
Сухаревский переулок 10
G skill ripjaws m5 rgb
Достойный командир
Thats a productive study sesh
S метр схемы 114 фотографий









































































































