Розробка технологічної схеми абсорбційної очистки повітря від сполук аміаку

👉🏻👉🏻👉🏻 ВСЯ ИНФОРМАЦИЯ ДОСТУПНА ЗДЕСЬ ЖМИТЕ 👈🏻👈🏻👈🏻
Реферат: Розробка технологічної схеми абсорбційної очистки . . .
Рефераты по экологии » Страница 42 - Xreferat .com - Банк . . .
Экология и охрана природы
Скачать реферат: Організаційна система управління . . .
Рекреационная система г .Сочи : Реферат : Экология
Курсовая робота розробка интнрнет магазину . Дипломна . . .
Рефераты по экологии > Рефераты - BestReferat .ru
Реферат: Атмосфера та охорона повітряного середовища від . . .
Контактне окиснення аміаку
Методи і технічні засоби захисту атмосферного повітря від . . .
Отчеты Производственная Практика Хозяйство
Дипломная Работа Пгс Скачать
Философия Истории Реферат По Философии
Реферат: Розробка технологічної схеми абсорбційної очистки повітря від сполук аміаку Вступ 1 . Класифікація забруднень біосфери 2 . Огляд методів очистки газу 3 . Поняття ГДК, джерела . . .
Розробка технологічної схеми абсорбційної очистки повітря від сполук аміаку .
ref .by /refs/97/index .html
Розробка технологічної схеми абсорбційної очистки повітря від сполук аміаку Роль автомобиля в загрязнении окружающей среды . . .
Розробка технологічної схеми абсорбційної очистки повітря від сполук аміаку; Когда истощаются источники жидких топлив, чем можно их заменить?
Розробка технологічної схеми абсорбційної очистки повітря від сполук аміаку Роль автомобиля в загрязнении окружающей среды . . .
www .za4et .net .ru /referat/qvpmrm
Розробка технологічної схеми абсорбційної очистки повітря від сполук аміаку . 35 . Технология и организация приемки товаров в магазинах по количеству и качеству . 36 .
Розробка технологічної схеми абсорбційної очистки повітря від сполук аміаку:
Розробка технологічної схеми абсорбційної очистки повітря від сполук аміаку . . . засобів здійснення моніторингу та схеми зв'язків між ними . Розробка програмного забезпечення для обробки . . .
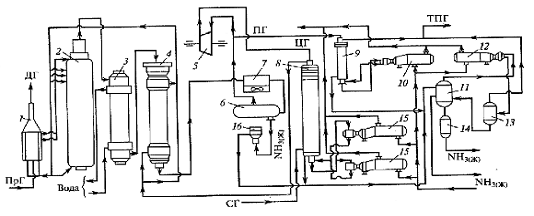
Стиснене повітря поділяється на два потоки, у яких основний потік прямує у апарати окиснення аміаку 10, а другий потік (10-44 % від спільної витрати повітря на технологію) проходить послідовно . . .
Автор - Гигина Ольга Сергіївна, інженер-еколог, в наст . аспірантка 3-го року навчання каф . фізики Уфимського державного нафтового технічного університету (наук . кер . - д . х . н . Кантор Е . А .
Реферат: Freedom Of Pornography Essay Research Paper Freedom
Реферат по теме Формы национального русского языка
Реферат: Современная ситуация в языке морали. Необходимость преодоления морали
Курсовая работа: Облік податку на прибуток та ПДВ
Кыйссаи Йосыф Сочинение На Татарском Языке
Контрольная Работа Скелет Человека
Отчет По Научно Исследовательской Практике Бакалавра Пример
Контрольная работа по теме Функции оксюморона в лирике Анны Ахматовой
Практическое задание по теме Построение классической линейной модели множественной регрессии
Сочинение: Три памятника в русской литературе
Дипломная работа по теме Розробка клієнтського додатку для роботи з онлайн-агрегатором новин
Реферат по теме Экономическая и территориальная структура хозяйства
Сахарный Диабет Первого Типа Реферат
Сочинение по теме Еврейские мотивы в творчестве русских поэтов
Курсовая работа по теме Анализ состояния организации труда и проектирование индивидуальных трудовых процессов
Реферат На Тему Эволюция, Популяции И Естественный Отбор
Единая Спортивная Классификация Реферат
Реферат по теме Выпи
Дипломатическая служба Франции
Реферат по теме Социальная реальность как динамический процесс
Диссертация Обороны
Активные Методы В Школьном Обучении Курсовая
Контрольная работа по теме Жизнь и творчество Сергея Бондарчука
Реферат На Тему Суспільство Як Цілісна Соціальна Система
Контрольная Работа По Английскому Языку Шестой Класс
Реферат по теме Кризис и падение республики в Римском праве
Реферат Синуситы Заключение
Сочинение На Казахском Языке Про Друга
Вареньева Обществознание Мини Сочинение Скачать Бесплатно
Скачать Дневник Учебной Практики
Реферат: Багаран
Реферат: Аграрное право
Реферат по теме Геометрия физического пространства
Контрольная работа по теме Методи та засоби комп’ютерних інформаційних технологій
Учебное пособие: Учебно-методическое пособие мурманск 2008 удк 371. 26 (075. 8) Ббк 74. 202. 8я73
Основы Теории Аргументации Реферат
Общая Характеристика Основных Отраслей Права Реферат
Реферат: Учет и анализ издержек обращения в торговле на примере ООО Глория
Курсовая работа по теме Разработка технологического процесса изготовления центрирующей втулки
Правила Оформления Докторской Диссертации
Курсовая работа по теме Организация рекламной деятельности фирмы
Реферат: Системы небесных координат
Реферат по теме История архитектуры Барнаула
Курсовая работа: Дееспособность граждан 5
Гдз По Математике Сборник Контрольных Работ
Дружба Это Сочинение 9.3 По Алексееву
О Чем Рассказывают Листья 3 Класс Сочинение
Курсовая работа по теме Способы перевода названий организаций
Дипломная работа по теме Проект участка диагностики станции технического обслуживания (СТО) грузовых автомобилей
Как Оформить Эссе По Госту
Вкс Темы Сочинений 2022
Курсовая работа: Разработка инновационных программ лояльности клиентов
Контрольная работа по теме Гражданско-правовая защита интеллектуальных прав
Курсовая работа по теме Проектування комп’ютерної мережі Горошівської загальноосвітньої школи
Реферат: Старообрядчество на Руси
Результаты Всероссийского Конкурса Сочинений 2022 Краснодарский
Написать Сочинение Про Подругу 7 Класс
Курсовая работа по теме Доверительное управление портфелем ценных бумаг клиентов
Курсовая По Психологии Младших Школьников
Реферат: Анализ продуктов
Реферат: Крестовые походы. Скачать бесплатно и без регистрации
Сочинение На Тему Жизненные Искания Григория Мелехова
Реферат: Избирательное право и избирательная система в РФ 2
Курсовая работа по теме Таможенные преступления как угроза экономической безопасности страны
Какое Выравнивание Должно Быть В Курсовой
Диссертации На Тему Международных Морских Перевозок 2022
Курсовая Работа Бухгалтерской Отчетности
Доклад по теме Регулирование валютных операций правительством Российской Федерации
Порядок Образования И Учет Резервного Капитала Курсовая
Реферат: Свойства пространства и времени 2
Реферат по теме Искусство поздней классики (От конца Пелопоннесских войн до возникновения Македонской империи)
Реферат по теме Финансовые функции Excel
Предложения По Магазину В Курсовой
Курсовая работа: Учет налогов и сборов. Скачать бесплатно и без регистрации
Наказание В Виде Лишения Свободы Диссертация
Реферат по теме Валенсия (Valencia)
Контрольная работа: Анализ финансово-хозяйственной деятельности ЗАО "Курская подшипниковая компания"
Невская Битва Реферат
Реферат по теме Система социальной защиты населения
Сочинение На Тему Осенняя Песня
Курсовая работа по теме Дослідження зміни температури термопари за допомогою чисельних методів на ЕОМ
Курсовая Работа На Тему Розничная Торговая Сеть
Реферат: Аграрная реформа Столыпина причины и последствия
Продажа Товаров Реферат
Контрольная Работа На Тему Психология Профориентационной Работы С Подростками
Курсовая Работа На Тему Порядок Осуществления Контроля Счетной Палаты Рф За Деятельностью Структурных Подразделений Овд
Эссе Н В Гоголь
Реферат Моя Любимая Книга
Краткое Сочинение Про Рождество
Сочинение Россия Глазами Радищева
Практическая Работа Свойства Аммиака
Практическое задание по теме Динаміка народонаселення Західної Європи
Контрольная Работа Номер 1 Системы Счисления Ответы
Реферат По Химии На Тему Глицин Allbest
Реферат: 2. Основные особенности красноречия 4
Контрольная работа: Организационные формы инновационной деятельности
Сочинение 4 Класс Школа России
Сочинение Про Бальмонта Серебряный Век
Сочинение На Тему Счастье 11 Класс
Реферат На Тему Образ Главного Героя В Трагедии В. Шекспира "Гамлет"
Розробка технологічної схеми абсорбційної очистки повітря від сполук аміаку


















































