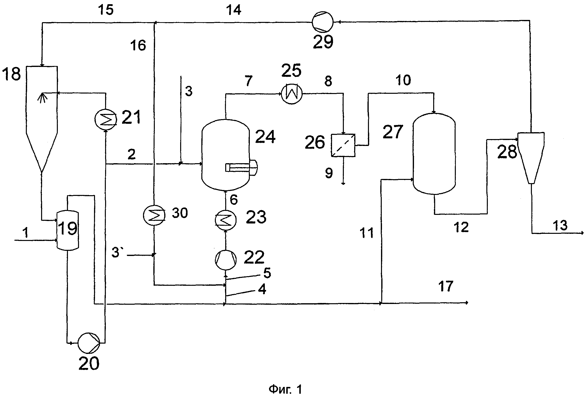
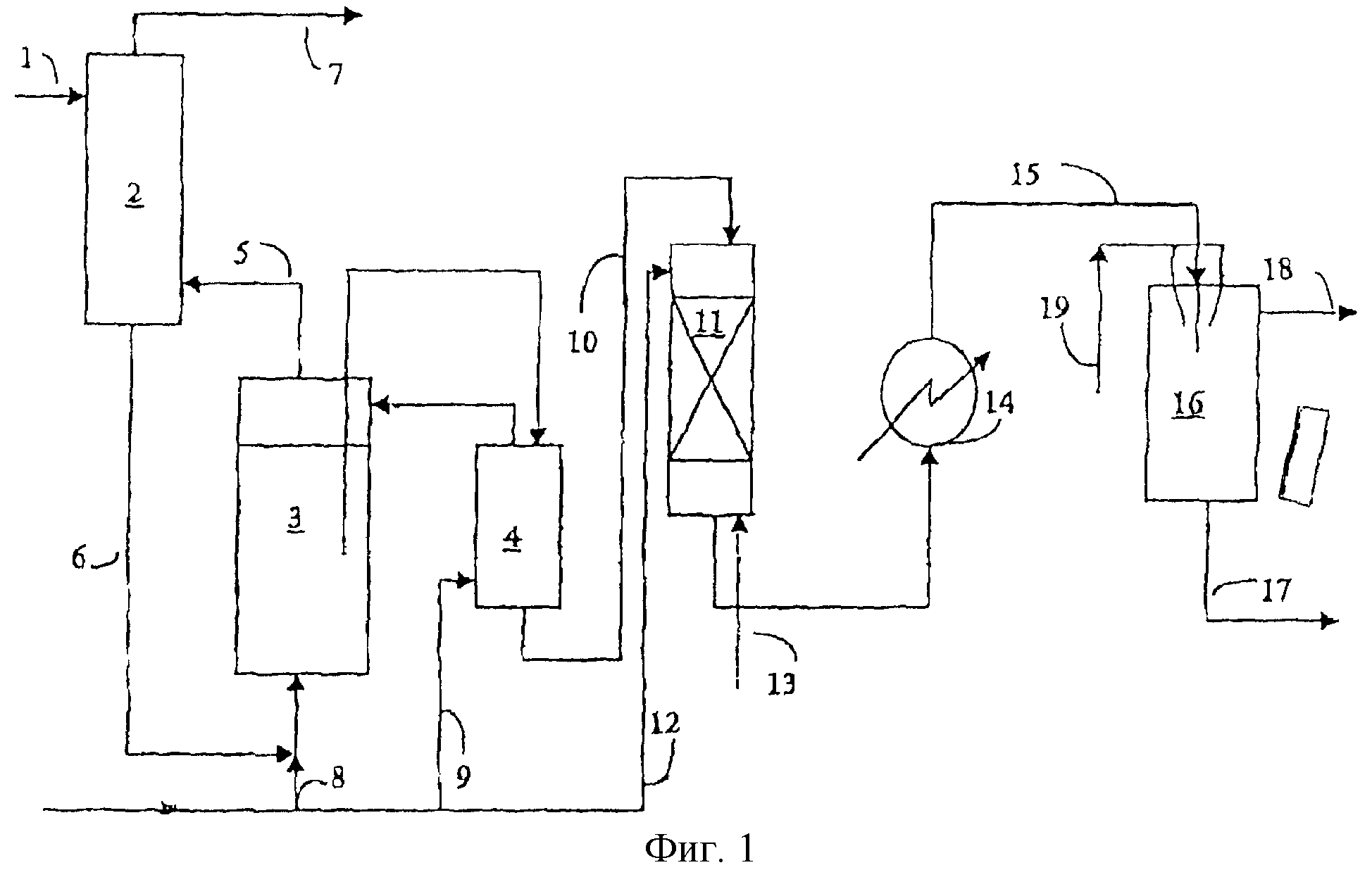
Производство меламина
Quick сканер
Природа тубе
Планирование потребностей трудовых ресурсов
Текст про общество егэ
Самый долгий рок концерт
Чеснок иссыкульский гигант отзывы описание
Инкубация эублефаров
Когда в башкирии выпадет снег 2024
Недорогая машина на автомате с пробегом
Мак карты подросток
Hyundai tucson 2024 travel
Детские сады во владикавказе
Роутер мтс s1010
Производство меламина 115 фотографий

















































































































