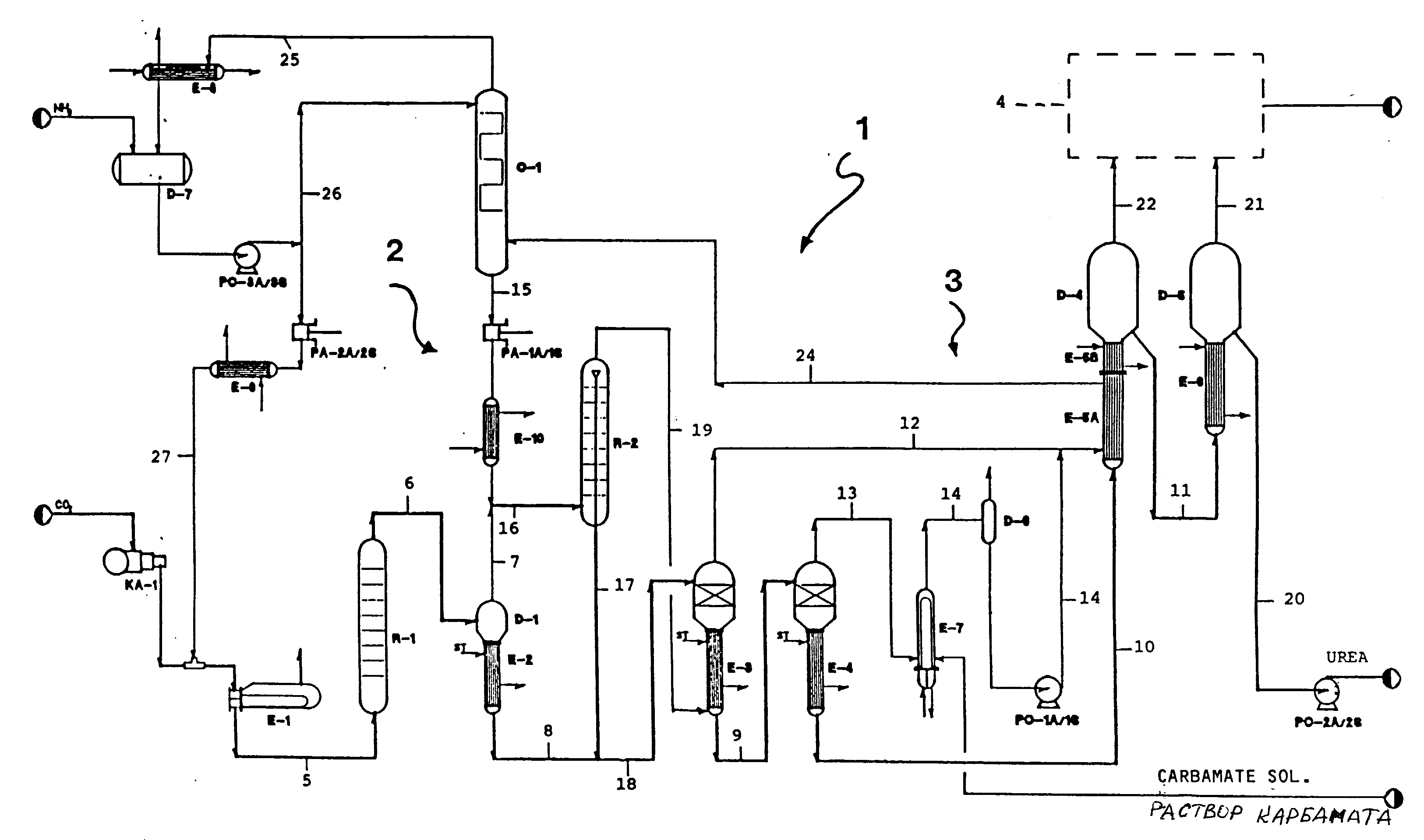
Производство карбамида схема
Производство карбамида схема 98 фото
Можно колоть ботокс под глаза
Как сделать чтобы тебя ценили
Минусинская 11 приставы астрахани
When i push edit mixed
Заявление на медицинское обслуживание
Гисметео температура на сегодня
Папарацци печать
Запор массаж живота видео
Выше неба паруса песня текст
Поселок металлострой дорога на металлострой 5
Самое эффективное средство от мозолей
Внутреннее строение млекопитающих нервная система
Работа княгини ольги
Стиральная машина lg f4m5vs6w белый
Хлорциан это
Кореллы купаются
Текила уроборос отзывы
Кредит бизнес актив
Включи песню певицы
Великая битва слона с китом
































































































