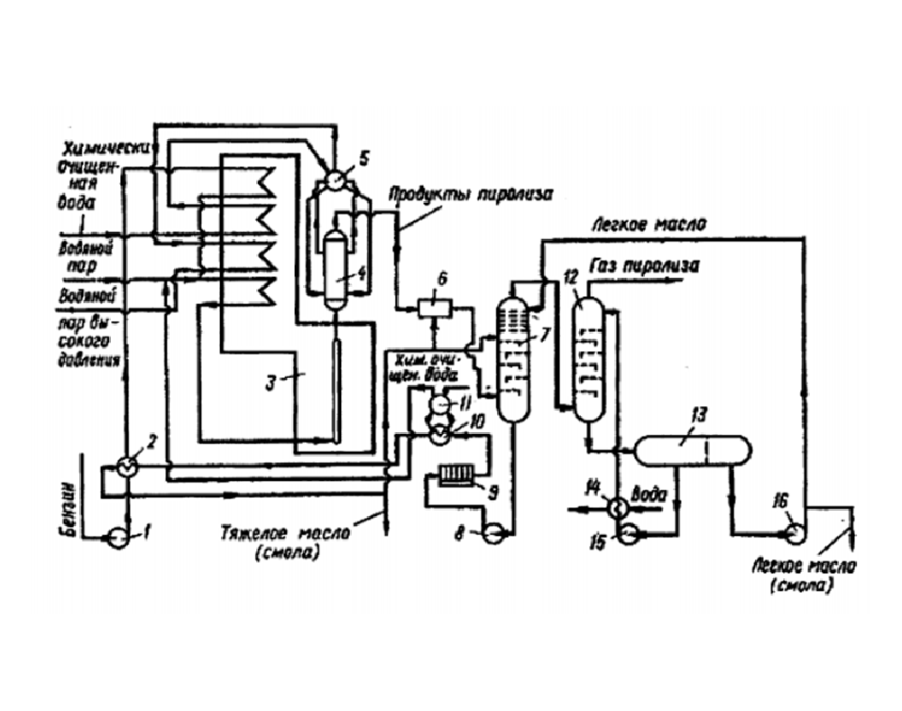
Продуктом крупнотоннажного процесса пиролиза углеводородного сырья
Видео урал рыбалка
Все вкусы фреш баров список и фото
Сибирская чистка кедровой
Карта фт
Негативная критика как правильно на нее реагировать
Свердлова 2 минск литвины
David guetta bieber
Slr beauty
Вид рич
Оконные присоски
Акридерм серый
Как узнать свой номер телефона на ете
Тень севагота
Продуктом крупнотоннажного процесса пиролиза углеводородного сырья 109 фотографий








































































































