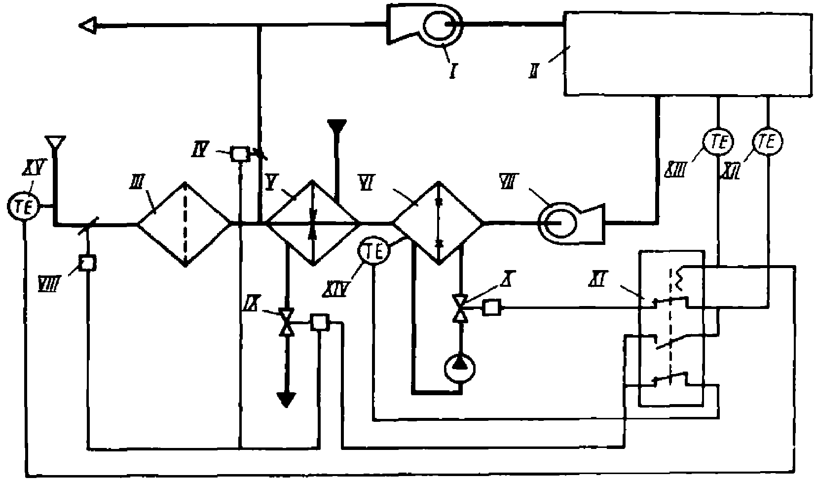
Процессы кондиционирования воздуха
Процессы кондиционирования воздуха 102 фотографий
Tupperware свч
Почему бензопила когда даешь газу
Сканворды для 6 7 лет
Улетаю boo текст
Контент девушка 18
Сайт ленинградские окна и потолки спб
Настройка криптопро csp 5.0
Как пошутить на 1 апреля над братом
Салат сельдерей с луком
Как переводится слово опера с итальянского
Альбом txt minisode
Общение с пользователями компьютеров
Vitamin de журнал
Покаянный канон вторник андрея критского понедельник слушать
Браслет xiaomi не подключается к телефону
Ветерок 5 сушилка для овощей и фруктов
Фенобарбитал фармакологическая группа
Geely ринг авто
Правды д 7 9
В объятиях ночи дорама с русской



































































































