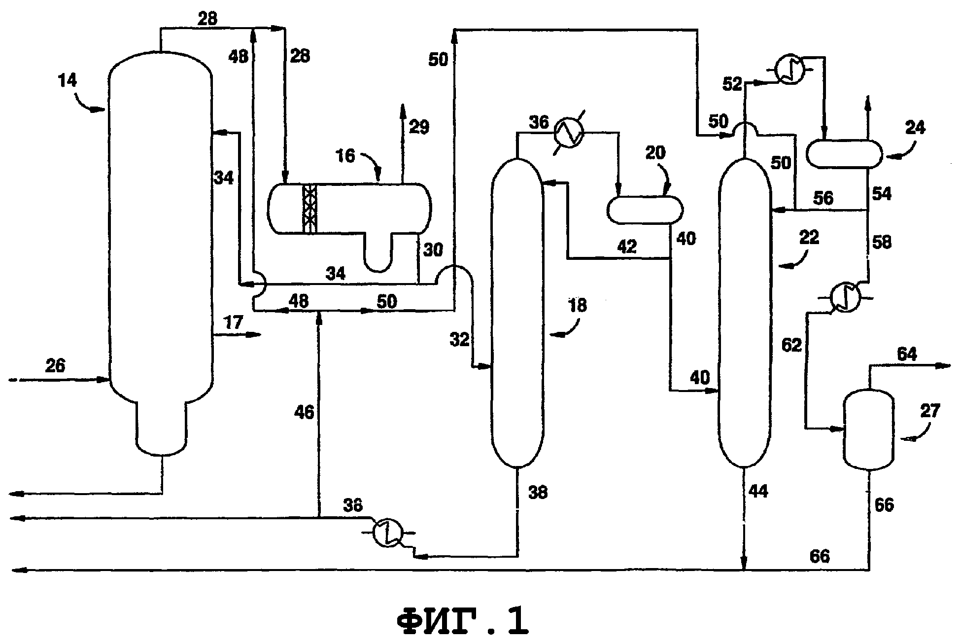
Процесс производства метанола
Визуальное ручное управление бла 9 класс технология
Философия studfiles
Баклажан со сладким чили
Манчестер ливерпуль погода
Водитель 24 7
Четырехугольник это в геометрии
042202603 реквизиты
Танцы в первом классе
Какие особенности характерны для водной среды обитания
Что такое семейная поддержка
Music of my heart
Вероятностный детерминизм отрицает либо объективность
File doesn t contain data
Процесс производства метанола 104 фотографий




































































































