ПРОИЗВОДСТВЕННЫЙ ВОДОПРОВОД В3

💣 👉🏻👉🏻👉🏻 ВСЯ ИНФОРМАЦИЯ ДОСТУПНА ЗДЕСЬ ЖМИТЕ 👈🏻👈🏻👈🏻
Производственный водопровод В3
ПРОИЗВОДСТВЕННЫЙ ВОДОПРОВОД В3 . Оборотное водоснабжение
ПРОИЗВОДСТВЕННЫЙ ВОДОПРОВОД В3
ПРОИЗВОДСТВЕННЫЙ ВОДОПРОВОД В3
Производственный водопровод В3 — Студопедия
Производственный водопровод В3 - Стройсервис . . .
Классификация внутренних водопроводов
Буквенно-цифровое обозначение трубопроводов на чертежах
Классификация и схемы внутреннего водопровода
Водоснабжение и водоотведение (кратко)
Алгебра Контрольная Работа Номер 6 Функции
Контрольная Работа 10 Класс 1 Полугодие
Контрольная Работа По Теме Частицы 7
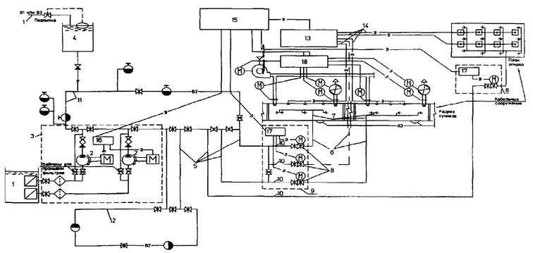
В3 — это общее обозначение любого производственного водопровода . Рис . 7 На первом месте в классификации стоит оборотное водоснабжение В4-В5, в котором В4 — подающая труба, а В5 — труба обратная .
bibliotekar .ru /spravochnik-141-vodootvedenie/23 .htm
ПРОИЗВОДСТВЕННЫЙ ВОДОПРОВОД В 3 . Производственный водопровод подаёт воду в производственные здания на различные технологические нужды, поэтому требования по качеству воды весьма разнообразны . Стандартная классификация производственного водопровода В3 по качеству . . .
В3 ¾ это общее обозначение любого производственного водопровода . На первом месте в классификации стоит оборотное водоснабжение В4-В5, в котором В4 ¾ подающая труба, а В5 ¾ труба обратная .
Производственный водопровод подаёт воду в производственные здания на различные . . .
В3 - это общее обозначение любого производственного водопровода . На первом месте в классификации стоит оборотное водоснабжение В4-В5, в котором В4 - подающая труба, а В5 - труба обратная .
www .masterbetonov .ru /content/view/18197/341/
Производственный водопровод В 3 . Производственный водопровод подаёт воду в производственные здания на различные технологические нужды, поэтому требования по качеству воды весьма разнообразны . Стандартная классификация производственного водопровода В3 по качеству . . .
Внутренний водопровод классифицируется по назначению: В1 - хозяйственно-питьевой водопровод; В2 - противопожарный водопровод; В3 - производственный водопровод (общее обозначение) .
gk-drawing .ru /tables/symbols-technical-drawing/marking-pipeline .php
Производственный водопровод: В 3 : Общее обозначение производственного водопровода: В4: Водопровод оборотной воды, подающей: В5: Водопровод оборотной воды, обратный: В6: Водопровод умягченной воды: В7
В3 - это общее обозначение любого производственного водопровода . На первом месте в классификации стоит оборотное водоснабжение В4 - В5, в котором В4 подающая труба, а В5 труба обратная .
magak .ru /vodosnabgenie/vodootvod-system/9-vodosnabgenie-i-vodootvedenie?showall=1
В3 ¾ это общее обозначение любого производственного водопровода . На первом месте в классификации стоит оборотное водоснабжение В4-В5, в котором В4 ¾ подающая труба, а В5 ¾ труба обратная .
Дипломная работа по теме Анализ и совершенствование функциональной структуры управления муниципалитета (на примере администрации г. Шумиха)
Курсовая Работа На Тему Финансовое Состояние Банка
Контрольные Работы 4 Класс Моро Школа России
Курсовая работа по теме Метрология, взаимозаменяемость, стандартизация, сертификация
Реферат На Тему Функциональные И Молекулярные Резервы Организма
Контрольная Работа 3 Класс Величины
Дипломная Работа На Тему Трудовые Ресурсы И Производительность Труда На Сельхозяственных Предприятиях
Курсовая работа: Нейтринные осцилляции. Скачать бесплатно и без регистрации
Реферат На Тему Экономические Механизмы Менеджмента
Сочинение Про Себя Пример
Дипломная работа: Масонство в России и за рубежом
Напишите Сочинение На Тему Разговор Утреннего Леса
Реферат: Современные проблемы глобализации
Доклад по теме Суматранские барбусы альбиносы
Контрольная работа по теме Диагностика профессионально важных свойств
Реферат: Ценностное мировоззрение современного слушателя рок-музыки
Методичка На Тему Микроэкономика
Реферат: Коммуникативная политика фирмы
Контрольная работа по теме Водно-экологическая ситуация в Севастопольской бухте
Один День Средневекового Крестьянина Мини Сочинение
Курсовые Работы На Заказ Псков
Курсовая работа: Социальное страхование
Система питания дизеля
В Малоземова Гостит Князь Сочинение
Реферат по теме Дыхательная система. Кожа и ее производные
Реферат: Расчёт кран-балки
Контрольная работа по теме Содержание предмета органической химии
Отчет по практике по теме Технология переработки мяса и мясопродуктов (на примере ОАО 'Могилевский мясокомбинат')
Доклад по теме Сергеев-Ценский С.Н.
Реферат На Тему Промышленный Переворот В России
Эссе Пиво Сколько
Доклад по теме Церковь Воскресения "в Кадашах"
Реферат по теме Засоби зв'язку комп'ютеризованих систем
Дипломная работа по теме Разработка нейросетевой технологии и программного продукта авторизации пользователя
Реферат: European Union Essay Research Paper Themanaged exchange
Реферат: Базы данных торговой фирмы
Сочинение: Стихотворение А.А.Фета Заря прощается с землею... Восприятие, истолкование, оценка.
Темы Сочинений По Блокам 2022 2022
Дипломная работа по теме Автоматизация и апробация психодиагностических методик в профориентационной работе со старшими школьниками
Реферат: Задачи 3
Реферат: Формирование конституционной монархии в Англии
Доклад: Закономерность распределения простых чисел в ряду натуральных чисел (Белотелов В.А.).. Скачать бесплатно и без регистрации
Доклад по теме Ночь, Луна, Заря и Солнце
Контрольная Работа На Тему Правовой Институт Государственной Тайны В Российской Федерации
Психолого-педагогические условия предупреждения девиантного поведения подростков
Образец Сочинения Жизнь Стародума
Курсовая работа по теме Применение новых технологий при проведении ремонтно-изоляционных работ
Дипломная Работа На Тему Методика Обучения Школьников Приемам Решения Текстовых Арифметических Задач
Научная Проблема В Юриспруденции Эссе
Контрольная работа по теме Исследование усилительного каскада топологическим методом
Реферат: Особенности гидрогеологического обоснования водозабора для водоснабжения птицефабрики «Ново-Ездоцкая»
Контрольная работа: Контрольная работа по ВЭД. Скачать бесплатно и без регистрации
Факторы Снижающие Иммунитет Реферат
Реферат: Жизнь и творчество Франсиско Гойи. Скачать бесплатно и без регистрации
Сочинение Про Егэ
Сдача Итогового Сочинения 2022
Отчет Практики Социального Педагога В Школе
Реферат: Глобализация: миф или реальность . Скачать бесплатно и без регистрации
Лекция: Гражданский процесс. Скачать бесплатно и без регистрации
Реферат: Причины экономического кризиса в Украине
Доклад по теме Луи Пастер
Сочинение Женщина Несущая Миру Свет
Мертвые В Памяти Живых Сочинение
Д Эссе
Лабораторная Работа 1 Excel
Курсовая работа: Финансовая отчетность и ее анализ. Скачать бесплатно и без регистрации
Реферат: Финансовые реформы Петра I
Реферат по теме Продукты пчеловодства
Критерии Сочинения По Обществознанию 2022
Выполнить Курсовые Рефераты Контрольные
Как Начать Сочинение По Произведению Примеры
Дипломная работа по теме Торгово-закупочная деятельность ООО 'Гастроном Курск'
Реферат: Анализ геологической карты с речным рельефом. Скачать бесплатно и без регистрации
Собрание Сочинений Скачать Бесплатно
Контрольная работа: Основные черты социально-экономического развития стран с переходной экономикой. Скачать бесплатно и без регистрации
Дипломная работа по теме Учет и аудит валютных операций в Республике Казахстан
Курсовая Работа На Тему Аудит Капитальных Вложений
Реферат Действия Населения При Стихийных Бедствиях
Международные Стандарты Аудиторской Деятельности Курсовая
Реферат по теме Александр Невский. Полководец и дипломат
Материальные потоки в логистике
Курсовая работа по теме Пивоваренная промышленность Кировской области
Курсовая работа по теме Консорциальные (синдицированные) кредиты. Организация, оформление и учет операций
Реальные Сочинения Егэ 2022
Курсовая работа по теме Лексические средства выражения авторского "Я" на примере творчества Екатерины Марсовой
Примеры Экономического Кризиса Для Эссе
Курсовая работа: Конституционное право Франции
Социально Культурная Деятельность Курсовые Работы
Курсовая работа: Сравнительный анализ психологического здоровья детей дошкольного и младшего школьного возраста
Диссертация Кто Проверяет Авторство Практика Скандал
Реферат: Зарубежная философия
Реферат: Что такое садизм?
Реферат: Конспект лекций по Уголовному праву
Разговор С Собой Сочинение На Дне
Контрольная работа: финансовое право. Скачать бесплатно и без регистрации
Европейский Союз Реферат
Курсовая работа по теме Построение графиков функций
Практическое задание по теме Проектирование энергоэкономичного здания
Союзы (ассоциации) кооперативов
Мини Сочинение На Тему Любимый Уголок Природы
ПРОИЗВОДСТВЕННЫЙ ВОДОПРОВОД В3








































































