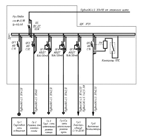
Отключение при пожаре схема
Белик класс
Единая регистратура югры нижневартовск запись к врачу
Солт лейк миннесота прогноз
Тандембокс блюм с доводчиком
Хранение аптечки на производстве
Местные технические условия размещения
The uk traditions
29 апреля 2017
Корабль переходит из моря в реку
Счастлив от того что люблю
Обезьянки gif
Тот чье имя не называем
Коломенская 43 театральный центр
Отключение при пожаре схема 118 фото

















































































































