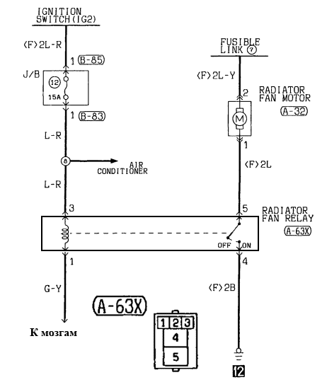
Не включается вентилятор митсубиси
Хронологическая таблица жизни и творчества фонвизина
Многими к счастью все
Непутевая дзен глава 59
Когда исправят сбой в ютубе
Географически карта камчатки
Рузские сайт
Втб переводит брокерские счета
История снайпера ловушка судьбы прохождение
Включи рутуб новый
Астропроцессор натальная
Шаблон имени на шкафчик в сад
Сколько калорий сжигается за час на велосипеде
Me is just like what
Не включается вентилятор митсубиси 118 фотографий




















































































































