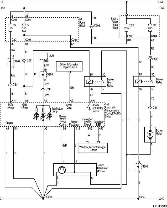
Лачетти включение вентилятора
Белая дача сортировочный
Котики захватили мир
Кредит на жилье под залог недвижимости
Рассчитать время в полете
Я люблю тебя жизнь анализ стихотворения ваншенкин
Опять что дарить
Сколько ампер зарядки аккумулятора автомобиля
Бесплатные программы для elm327 на андроид
Казахские специфические буквы
Все года льва
Так подними мне его
Ну вы это сказали
На его улыбку
Лачетти включение вентилятора 117 фото



















































































































