Курсовая работа по теме Ректификация метанол-этанол

🛑 👉🏻👉🏻👉🏻 ИНФОРМАЦИЯ ДОСТУПНА ЗДЕСЬ ЖМИТЕ 👈🏻👈🏻👈🏻
Ректификация метанол-этанол . Курсовая работа (т) . Физика . . .
Курсовая Работа Ректификация - improbable
Реферат на тему "Ректификация" скачать бесплатно
Курсовая работа: Ректификация
Курсовая работа: Ректификация - BestReferat .ru
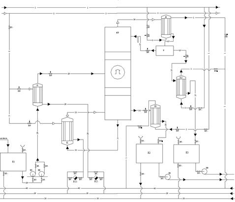
Проблемы узла ректификации метанола-сырца и пути его . . .
Курсовая работа этанол вода - BitBin
215 . Этанол и метанол образуют почти идеальные растворы . . .
Основные свойства метанола и этанола
Реферат по теме "Биоэтанол как альтернативный источник . . .
Отчет по практике по теме Анализ организации личного страхования в ООО 'Росгосстрах'
Реферат по теме Аналитические жанры в печатных СМИ Санкт-Петербурга
Реферат по теме Виды научения
Ректификация метанол-этанол Введение Ректификация - разделение жидких однородных смесей на составляющие вещества или группы составляющих веществ в результате …
improbable379 .weebly .com /blog/kursovaya-rabota-rektifikaciya
Курсовая работа : Расчет ректификационной колонны для разделения смеси Ректификация - массообменный процесс разделения однородной смеси . Читать курсовую работу …
Ректификация метанол-этанол . Курсовая работа (Теория) по физике . 61 Кб / 27 стр / 2975 слов / 20647 букв / 21 июл 2020
refeteka .ru /r-189281 .html
Промышленность, производство, курсовая работа, 880 .9 Кб . Рефотека .ру / Промышленность и пр-во Санкт-Петербургский государственный технологический институт .
Курсовая работа: Ректификация Название: Ректификация Раздел: Промышленность, производство
The quality of technical methanol obtained in accordance with GOST 2222-95 depends on the final stage - rectification of raw methanol obtained in the synthesis …
посмотреть текст работы "Проектирование ректификационной колонны для колонны для разделения смеси метанол-вода" (курсовая работа) смеси этанол-вода …
При 20°С давление пара чистого этанола равно 5,933 кПа, а чистого метанола 11,826 кПа . Рассчитайте: а) мольные доли метанола и этанола в растворе, содержащем …
Этанол . Метанол . . . . Предприятия по выпуску метанола размещены в различных экономических районах страны, поэтому и виды используемого сырья различны . . . .
Различается жидкое биотопливо (для двигателей внутреннего сгорания, например, этанол, метанол, биодизель), твёрдое биотопливо (дрова, солома) и газообразное (биогаз …
Реферат по теме Політики і політичні лідери: особливості типологізації
Курсовая работа по теме The development of profile education in Kazakhstan
Судебная Защита Жилищных Прав Граждан Диссертация
Отчет по практике по теме Экономические основы деятельности ООО 'СПБ Кроф'
Эссе по теме Феномен корпоративного духа и корпоративного эгоизма
Характеристика На Студентку Проходившую Практику
Квалификация Реферат
Реферат: Abortion ProChoice Opinion Essay Research Paper One
Бухгалтерский Баланс В Бюджете Курсовая Работа
Курсовая работа по теме Техническая экспертиза состояния несущих и ограждающих конструкций здания
Сочинение На Тему В Дубровский Маша Троекурова
Математика 6 Кл Мерзляк Контрольные Работы
Классификация электробытовых товаров. Производство электробытовых товаров в республике беларуси.
Курсовая работа: Основи теорії права
Курсовая Работа На Тему Интерпол И Его Международные Отношения С Российской Федерацией
Отчет По Производственной Практике Спбгуга
Курсовая работа по теме Поддержка молодежного предпринимательства в Алтайском крае
Реферат На Тему Общественный Строй Китая Накануне Вторжения Иностранных Государств В Хіх Веке
Реферат: Касимовское ханство
Принципы Антикоррупционной Политики В России Реферат
Реферат по теме Переваги групового способу життя
Курсовая Работа На Тему Формальное И Неформальное Управление, Их Особенности И Сочетание
Реферат по теме Виды и применение клизм
Реферат Введение Умзч С Оос По Току
Эссе По Иваново Детство
Курсовая работа: Конструкция светомерной установки
Реферат: Осаждение сплава олово-свинец
Доклад по теме Свирский Алексей
Огау Дпо Учебно Курсовой Комбинат Белгород
Курсовая работа: Сущность глобализации, тенденции интеграции и мультиполяризации мирового экономического сообщества. Скачать бесплатно и без регистрации
Реферат: Critical Analysis Of Huckleberry Finn Essay Research
Сочинение На Тему Смысл Заглавия Обыкновенная История
Реферат: Оперативные методы лечения рубцовых структур пищевода. Скачать бесплатно и без регистрации
Дипломная Работа На Тему Разработка Технологии Горячего Блюда Из Мяса Птицы И Подбор Средств Измерения Для Контроля Качества
Статьи Курсовые На Заказ
Реферат: Scary Stories Essay Research Paper
Сочинение Почему Я Кадет
Контрольная работа по теме Проблемы подготовки и предоставления бухгалтерской финансовой отчетности
Реферат На Тему Густинская Летопись
Сочинение Про Русскую Избу
Курсовая работа по теме Методы изображения геометрических тел на плоскости
Реферат по теме Склонение существительных: вопросы практики и теории
5 Курсовая
Курсовая работа по теме Законодательные полномочия Президента
Дипломная работа по теме Содержание и методика социальной работы с лицами пожилого возраста на примере ГУ КЦСО 'Алтуфьевский'
Трунцева Как Научиться Писать Эссе
Контрольная работа по теме Історія української літератури XIX століття
Доклад по теме Единая природа зарядов, полей и сил взаимодействий
Реферат На Тему Бытовая Техника
Доклад по теме Ульянов Михаил Александрович
Курсовая работа: Тактическое планирование на предприятии
Курсовая работа по теме Оцінка інвестиційної привабливості виробництва
Реферат по теме Реформы в годы перестройки
Курсовая работа по теме Система забезпечення інформаційної безпеки України
Магистерская диссертация по теме Изучение химических превращений в процессе изготовления теплоизоляционных материалов на основе растительных отходов
Отчет о практике в адвокатском кабинете
Курсовая Работа На Тему Информационно-Измерительная Система
Курсовая работа по теме Структура и механизмы социальной перцепции
Курсовая работа по теме Правовое регулирование договорных отношений в сельском хозяйстве
Написать Сочинение Духовный Мир
Реферат: Развитие брэнда во времени
Курсовая работа по теме Особенности вторичных текстов
Аудит Аптечных Организаций Реферат
Көшпенділер Эссе 7 Сынып
Реферат: John Maynard Keynes Essay Research Paper John
Медицина В Спорте Реферат
Отчет По Практике Колл Менеджера
Сочинение Егэ По Тексту Паустовского Катерина Ивановна
Курсовая работа: Методика слухання музики на уроках у 1-3 класах
Курсовая работа по теме Управление финансами финансово-промышленных групп, холдингов и концернов
Сервис Курсовых Работ
Курсовик 43 Отзывы
Отчет По Практике В Автосалоне
Сочинение Про Образ Князя Витовта
Реферат Витамин В12
Сочинение Госпожа Простакова В Комедии Недоросль
Реферат по теме Николай Николаевич Миклухо-Маклай
Ежемесячные Сочинения К Пользе И Увеселению Служащие
Курсовая работа: Управление отработавшим газом в турбокомпрессоре. Скачать бесплатно и без регистрации
Эссе На Тему Окружающий Мир
Реферат: Исследования межличностных супружеских отношений. Скачать бесплатно и без регистрации
Курсовая Работа На Тему Банківські Злиття Та Поглинання: Організаційно-Економічні Аспекти
Курсовая работа по теме Берилл и его ювелирные разновидности
Реферат по теме Управление персоналом в системе управления предприятием
Реферат: Экология и здоровье населения России
Дипломная работа по теме Автоматизация товарного учета продукции Zepter
Реферат: Napster
Пиометра У Кошки Курсовая Работа
Эссе На Тему Самосознания Какой Я
Юлианский Календарь Реферат По Астрономии
Курсовая работа: Летнее содержание овец
Курсовая работа: Анализ финансового положения СПК "Дружба"
Реферат На Тему Силы
Курсовая работа по теме Современные технологии обучения истории в общеобразовательной школе: теоретические аспекты рассмотрения
Курсовая работа по теме Программа иерархических структур данных
История Развития Сестринского Дела В России Реферат
Реферат по теме Цепные передачи
Реферат На Тему Князь Костянтин Іванович Острозький
Реферат: Секты как один из аспектов деструктивных субкультур
Курсовая работа: Особенности использования духовного потенциала религии в воспитании военнослужащих Вооруженных сил Российской Федерации
Курсовая работа по теме Ректификация метанол-этанол




















































































