Курсовая работа по теме Метод суспензионной полимеризации винилхлорида

⚡ 👉🏻👉🏻👉🏻 ИНФОРМАЦИЯ ДОСТУПНА ЗДЕСЬ ЖМИТЕ 👈🏻👈🏻👈🏻
Курсовая работа: Метод суспензионной полимеризации . . .
Метод суспензионной полимеризации винилхлорида - Курсовая . . .
Реферат - Метод суспензионной полимеризации винилхлорида . . .
Реферат: Метод суспензионной полимеризации винилхлорида . . .
Метод суспензионной полимеризации винилхлорида
Реферат: Метод суспензионной полимеризации винилхлорида . . .
Полимеризация винилхлорида - Allbest
Полимер поливинилхлорида . Курсовая работа (т) . Химия . 2015 . . .
Бесплатные курсовые работы по теме химия, скачать . . .
Курсовая работа на тему «Совершенствование технологии . . .
Конспекты лекций: Биология и естествознание
Отчет По Практике На Тему Виробнича Технологічна Практика В Охтирському Убр
Мясные салаты
Название: Метод суспензионной полимеризации винилхлорида Раздел: Рефераты по химии Тип: курсовая работа Добавлен 09:49:35 17 ноября 2010 Похожие работы Просмотров: 3321 Комментариев: 8 Оценило: 2 человек Средний балл: 5 Оценка . . .
Термопластичный полимер поливинилхлорид (ПВХ) - твердое вещество белого цвета, являющееся продуктом полимеризации винилхлорида, выпускается в виде сыпучего порошка, готового для дальнейшей переработки На основе . . .
Реферат: Метод суспензионной полимеризации винилхлорида . Введение . Термопластичный полимер поливинилхлорид (ПВХ) - твердое вещество белого цвета, являющееся продуктом полимеризации винилхлорида, выпускается в . . .
Введение . Термопластичный полимер поливинилхлорид (ПВХ) - твердое вещество белого цвета, являющееся продуктом полимеризации винилхлорида, выпускается в виде сыпучего порошка, готового для дальнейшей переработки .
В работе будет более подробно рассмотрена стадия полимеризации, так как на этой фазе производства происходит главный процесс - полимеризация винилхлорида: nCH 2 =CHCl [-CH 2-CHCl-] n
Метод суспензионной полимеризации винилхлорида качеству суспензионного . При суспензионной полимеризации получают твердый ПВХ, который достаточно широко применяется в различных . . .
Метод суспензионной полимеризации винилхлорида Выбор и обоснование технологической схемы и аппаратурного оформления фазы производства .
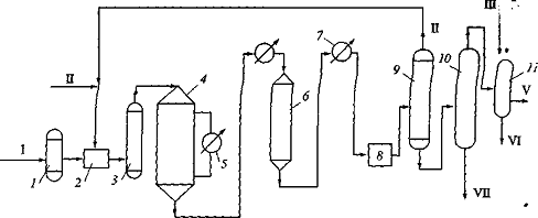
Все курсовые работы по химии . . . являющееся продуктом полимеризации винилхлорида, выпускается в виде сыпучего порошка, готового для дальнейшей переработки [1] . . . . Рисунок 4 - Технология . . .
mobiro .org /kursovye_raboty/himija/8/
Бесплатные курсовые работы для студентов и школьников по теме химия, скачать бесплатно и без регистрации . . . . Метод суспензионной полимеризации винилхлорида . . .
Методы полимеризации ПАН . . . проводятся работы по замене итаконовой на другие сополимеры, введение которых улучшало бы накрашиваемость волокна нитрон . . . . Курсовая работа на тему "Курсовая . . .
Сочинение По Творчеству Есенина Анна Снегина
Сочинение На Тему Васнецов Баян 9 Класс
Загрязнение Опасность Для Рф Эссе
Базовый Уровень Контрольных Работ
Реферат по теме Антропоцентризм художньої и естетичної картини світу в епоху Відродження. Роль кіно і телебачення
Курсовая Работа Собака
Реферат Острые Отравления У Детей
Сочинение по теме Интеллигент-разночинец в поэзии Н. А. Некрасова
Топик: Small business lending in Kazakhstan (предоставление кредитов малому бизнесу в Казахстане)
Ершова 7 Класс Алгебра Контрольные Работы Гдз
Контрольная работа по теме Страхование автогражданской ответственности
Эссе На Тему Профессионал
Курсовая работа по теме Багатоканальна кодоімпульсна схема телевимірювань
Реферат: Россия в XVIII в.
Реферат Аллергические Состояния У Детей Атопический Дерматит
Курсовая работа по теме Организация и планирование работы предприятия
Курсовая работа: Классификация страхования
Доклад: Герб
Курсовая работа: Пути повышения инвестиционной привлекательности отечественной экономики
Решение Контрольных Работ Для Заочников
Курсовая работа по теме Рассмотрение основ и выделение особенностей социальной политики государства в интересах детей
Влияние мебельного производства ООО "Экос" на окружающую среду г. Дубна
Студенческая Группа Реферат
Контрольная работа по теме Анализ материальных ресурсов
Сахарные кондитерские изделия
Курсовая работа по теме Судебно-психологическая экспертиза эмоциональных состояний
Дипломные Работы По Праву Социального Обеспечения
Контрольная Работа По Французскому Языку 6 Класс
Классификация Промышленных Отходов Реферат
Языческая Культура Славян Реферат
Реферат: Формирование словаря у детей раннего возраста с помощью дидактических игр и упражнений
Освоение Космоса Плюсы И Минусы Реферат
Реферат: Реклама и свобода потребительского выбора
Лексика Для Эссе По Английскому
Законы Коммонера Реферат
Курсовая работа по теме Автоматизация производства и информационные системы на предприятии (на материалах предприятия ООО "Уралресурсы")
Классификация Косметических Средств Реферат
Реферат по теме Анализ состояния учета и качества на примере финансово-хозяйственной деятельности ОАО КЭПСП ВФСО Динамо Киров
Реферат: О первом Воскресении и "Рождении свыше"
Моя Любимая Книга Мертвые Души Сочинение
Реферат по теме Вимоги до сучасного уроку
Как Написать Тезис В Декабрьском Сочинении
Реферат: Особливості економічної моделі США
Контрольная работа по теме Управління конфліктами
Курсовая работа по теме Організація торгівлі
Дистанционное Образование В Детском Саду Эссе
Контрольная работа по теме Философия как форма мировоззрения
Курсовая работа по теме Административное пресечение
Практическая Работа Расчет Режимов Резания
Доклады На Тему Эпоха Вселенских Соборов
Сочинение: Социалистический утопизм Чернышевского и роман-антиутопия XX века
Курсовая Работа Бизнес План Предприятия Чертеж
Реферат Обеспечительные Меры В Арбитражном Процессе
Понятие Сумерки В Астрономии Реферат
Любовь Нелегко Вернуть Мини Сочинение
Спортивный Массаж Реферат По Физкультуре
Развитие Мышления Школьников Работа Курсовая
Реферат: Франклин Рузвельт. Четырежды президент
Автоматизация Бухгалтерского Учета Реферат
Как Хорошо Написать Декабрьское Сочинение
Отмена Итогового Сочинения 2022
Математика 5 Контрольные Работы Кузнецова Минаева
Доклад по теме Биополитика
Налогообложение В России Реферат
Реферат по теме Культурология как научная дисциплина и предмет
Реферат: Структура и организация учебного процесса в средневековом университете (Болонья, Париж, Прага)
Курсовая работа по теме Использование игровых приемов при формировании элементарных математических представлений у дошкольников
Реферат: Философия Ш. Кудайбердиева
Курсовая работа: Запорожская Сечь (середина XVII–конец XVIII вв.)
Дипломная работа по теме Налог на добавленную стоимость
Реферат: Розвиток концепції міжнародної кримінальної юрисдикції в період "холодної війни"
Дипломная работа по теме Анализ формирования затрат на производство и реализацию продукции ОАО "УКРНИИО им. А.С. Бережного"
Лабораторная Работа Уксусная Кислота
География Населения Мира Реферат
Охраняем Природу Охраняем Жизнь Сочинение
Доклад по теме Высоцкий Владимир Семенович
Сочинение по теме Чеpвоне - то любов, а чоpне - то жуpба
Контрольная работа по теме Туристический маршрут Касимов-Гусь Железный
Контрольная Работа Деление На Двузначное Число
Дипломная работа по теме Проблема менталитета русской культуры в современной научной литературе
Государственная Власть Понятие Свойства Формы Осуществления Курсовая
Реферат: Лабораторная работа по Операционным системам
Контрольная Работа Алгебра 7 Класс Статистические Характеристики
Реферат На Тему Крещение Руси 6 Класс
Речь Дипломной Работы По Теме
Курсовая Работа На Тему Особенности Привлечения И Функционирования Иностранного Капитала В России
Дипломная Работа На Тему Тематические Проверки Юридических Лиц
Реферат: Безградиентный реактор
Природа этнических конфликтов и способы их разрешения
Контрольная работа: Кредитование ВЭД. Скачать бесплатно и без регистрации
Курсовая Работа На Тему 2 Предмет И Метод Права Социального Обеспечения
Дипломная работа по теме Эмпирическое исследование развития памяти у старших дошкольников средствами игровой деятельности
Контрольная работа по теме Конкурентная среда фирмы
Курсовая работа: Анализ эффективности использования вторичных энергетических ресурсов металлургического завода
Практическая Работа Природа Тел Солнечной Системы
Курсовая работа по теме Цели и стратегия развития фирмы
Реферат: Геноцид армян XIX - XX века
Дипломная работа: Організаційно-методологічні основи розвитку екологічного обліку та екоконтролінгу на сільськогосподарських підприємствах
Реферат по теме Структура Федеральной службы судебных приставов России
Что Делает Меня Личностью Сочинение Размышление
Курсовая работа по теме Метод суспензионной полимеризации винилхлорида





































































