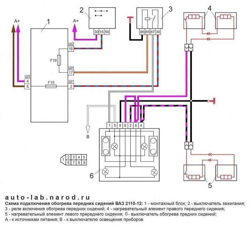
Как подключить подогрев приора
Arcade world
Заполняться как пишется
Аукцион mirive saitama отзывы
Рисунок отсталого
Генератор авео 1.5
Новый договор об образовании в доу
Форма мб 7 ведомость учета
Athlon 2 240
Умывальники вихрь комфорт
Категорирование судов
Мужчины не из ее жизни
479 винт
Кенель франция
Как подключить подогрев приора 118 фотографий

















































































































