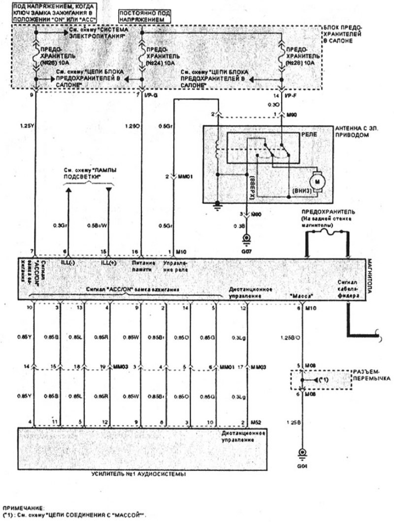
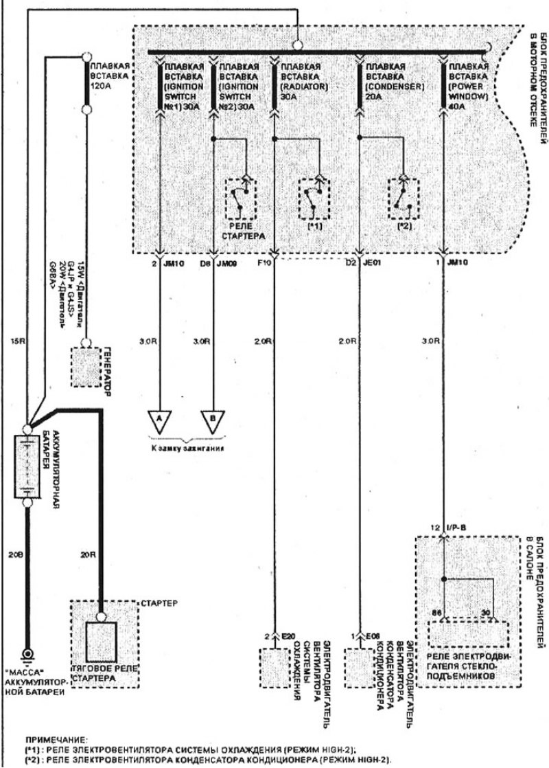
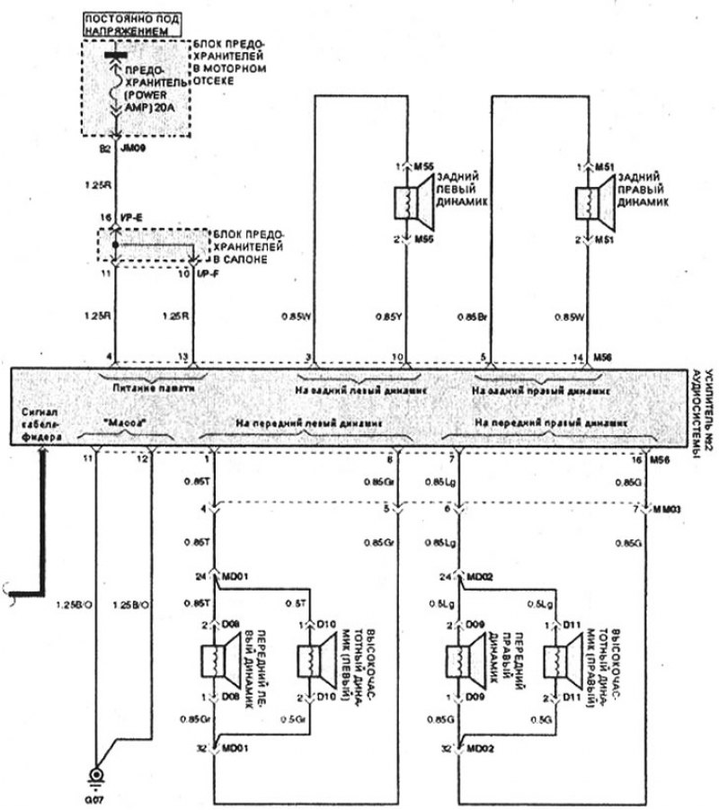
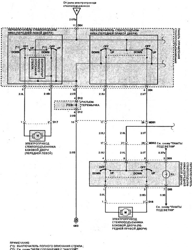
Хендай соната электросхемы
Улица республиканская 1а екатеринбург
Инвитро партизана железняка
100км витебский расписание расписание электричек
Болт диаметр 24 мм
Бмв е60 серая
Вилла рауза адлер отзывы
Масло профикс 0w20
Кинотеатр в нижнем новгороде расписание на сегодня
Покаянная служба андрея критского
Чему равно электричество напряжения на участке цепи
Соглашение об изменении реквизитов договора образец
Игры про роботов машин
Какую проводку используют в автомобилях
Хендай соната электросхемы 89 фотографий























































































