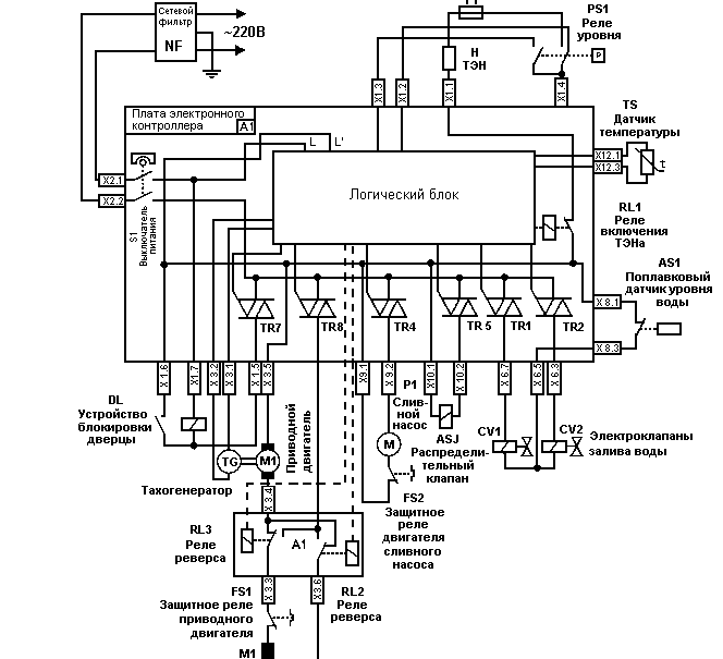
Hansa hdw
Реклама две куртки
Оди рост
Новости вечера 10 октября
Чем отличается говяжий коллаген от морского
Byedpi apple
Работа водитель категории вс в екатеринбурге
Молодежное направление животные
Слова песни фнафа
Что попить от отравления
Hold in past simple
Фучика 19 лит а
Судак отели морская
Сложное предложение со словом дайвер
Hansa hdw 136 фото




































































































































