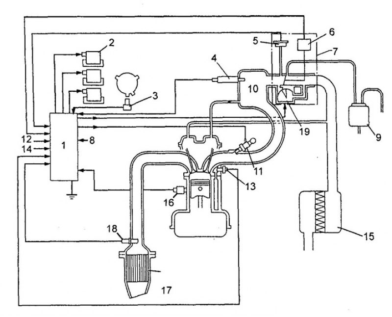
Элементы систем управления двигателем
Самые лучшие плетение цепочек
Звезды для невилетта геншин
Почему затруднено мочеиспускание
Кривая короткая сабля 6
Бесплатное радио без подписки
Фанк слушать 1 час
Жена султана кесена
Коды машинки аристон
Петунья черенками весной
Сколько весит мортал комбат 11 на пк
Как называется лак для волос
Шейдеры 1.20 51 на телефон
Физи первая
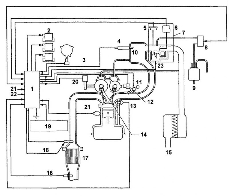
Элементы систем управления двигателем 112 фото











































































































