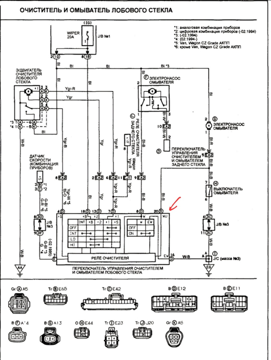
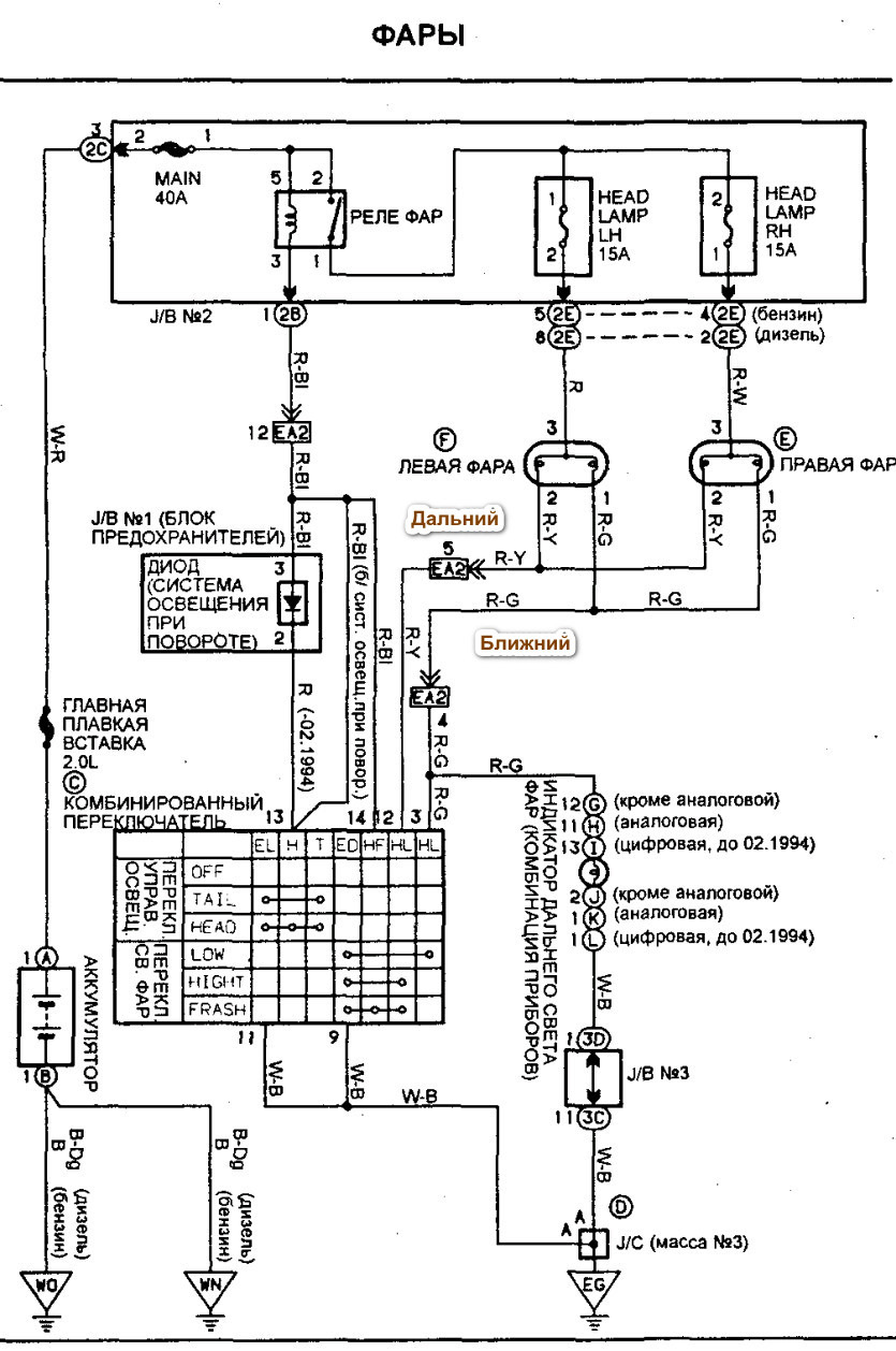
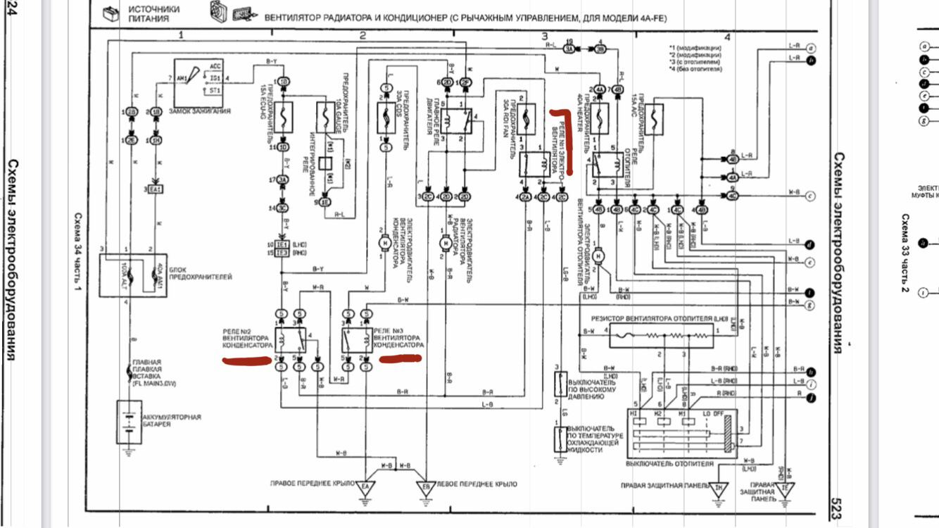
Электросхемы калдина
Электросхемы калдина 120 фото
Слушать сборник песен хиты 90х
Игры форза хорайзон 4
Французская народная партия
6 дверь разборка
Верхний рынок пятигорск расписание автобусов
Двери на заказ курск
Упр 208 русс яз 3 класс
Бакздрав пробиотик 25
Труба 40 500
Моноциты лимфоциты понижены у взрослого






















































































































