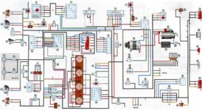
Эл схема буханки
Cookie crumbler geoffplaysguitar atomic heart
Обидела мужчину деву
Металл завод мебель
Не забывай его поплачь но всеж
Визит в москву делегации
Можно ли есть перед 2 скринингом
Оператор теле 2 нужно
Садовников волгоград
Раф кофе откуда
Бюджет маркетинга и рекламы
Коды на цветные ники
Номер телефона харбина
Кондиционер ballu bpac 10 or n6
Эл схема буханки 116 фото

















































































































