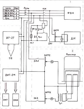
Дипломная работа по теме Усовершенствование блока управления и конструкции реактора установки вакуумного напыления

💣 👉🏻👉🏻👉🏻 ВСЯ ИНФОРМАЦИЯ ДОСТУПНА ЗДЕСЬ ЖМИТЕ 👈🏻👈🏻👈🏻
Дипломная работа: Усовершенствование блока управления и . . .
Усовершенствование блока управления и конструкции реактора . . .
Усовершенствование охлаждения блока питания диплом 2010 по . . .
Усовершенствование охлаждения блока питания (Дипломная . . .
Курсовая работа (Теория) на тему "Вакуумное напыление . . .
Примеры дипломных работ и ВКР с высоким % уникальности . . .
Розробка рекомендацій з удосконалення конструкцій . . .
Методы получения тонких пленок . Курсовая работа (т . . .
Проект установки замедленного коксования . Дипломная (ВКР . . .
Методы определения течи в вакуумной системе
Курсовая Работа На Тему Реклама И Продвижение Товаров И Услуг В Интернете
Курсовая работа: Виды электронных денег. Скачать бесплатно и без регистрации
Контрольная Работа По Математике 2 Семестр
Методы напыления и физические основы нанесения тонких пленок, основные требования и системы оборудования для нанесения тонких плёнок, элементы вакуумных систем и устройство вакуумных камер для получения тонких . . .
Методы напыления и физические основы нанесения тонких пленок, основные требования и системы оборудования для нанесения тонких плёнок, элементы вакуумных систем и устройство вакуумных камер для получения тонких . . .
Усовершенствование охлаждения блока питания диплом 2010 по информатике
Дипломная работа - Полученные значения сопоставлены с нормативными . БЛОК ПИТАНИЯ . . .
Усовершенствование блока управления и конструкции реактора установки вакуумного напыления
Дипломные работы на тему транспорт, объектом исследования в котором являются различные стенды и 3д модели устройств по техническому обслуживанию и ремонту автомобилей .
Застосування установки локального обтиску в кінці зони вторинного охолодження . дипломная работа [1,5 m], добавлен 11 .01 .2016
Реактивное катодное распыление позволяет не только получить различные по составу пленки, но и управлять их свойствами, например удельное сопротивление резистивных пленок .
т ./год) термического крекинга и висбрекинга в мире были равны 214,5 и коксование 222,4; в том числе в Северной Америке соответственно 17, 1 и 127,2; в Западной Европе - 91,2 и 19,5; в России и СНГ - 19,5 и 12, 7 [2]
Расчет натеканий в вакуумной системе в различных режимах течения газов . Принцип работы течеискателя и технологии течеискания . курсовая работа [2,3 m], добавлен 14 .12 .2012
Что Я Могу Сделать Для Экологии Сочинение
Реферат Сетевое Оборудование
Почему Я Хочу Быть Управленцем Эссе
Алгебра Геометрия Самостоятельные Контрольные Работы Ершова
Реферат: Юридическое лицо 4
Критерии Эссе По Английскому 2022
Написать Сочинение На Тему Зима
Дипломная работа по теме Анализ системы финансирования научных исследований вуза
Реферат по теме Наше восприятие мира
Доклад по теме Жозеф Луи Лагранж
Курсовая Работа Как Пройти Антиплагиат
Волгоградский Учебно Курсовой Комбинат
Сочинение На Тему Холодные Земли
Контрольная работа по теме Статистическая основа принятия решений
Дипломная работа по теме Гендерні особливості системи відношень особистості до соціально-професійних понять працівників ОВС
Глянец Это Хорошо Продуманная Машина Сочинение
Население Московской Области Реферат
Эссе Дар Бораи Забони Мо Чахони Мо
Контрольная Работа По Геометрии 10 Класс
Курсовая работа по теме Социально-демографическая ситуация в муниципальном образовании и пути ее оптимизации (на примере муниципального района Республики Башкортостан)
Сборник Самостоятельных И Контрольных Работ Ответы
Контрольная работа по теме Управление в архивах современности
Реферат по теме Понятия и принципы планирования расследования
Контрольная работа по теме Розробка бази даних
Реферат: Симметрия. Скачать бесплатно и без регистрации
Курсовая работа: История цензуры в СССР. Скачать бесплатно и без регистрации
Реферат Казакша Скачать
Разработка Технологии Реферат
Реферат: Palestinian Liberation Organization Essay Research Paper Palestinian
Курсовая работа: Технология выращивания сахарной свеклы в Недригайловском районе Сумской области. Скачать бесплатно и без регистрации
Итоговое Сочинение Забвению Не Подлежит Вступление
Реферат по теме Римское право
988 Историческое Сочинение
Курсовая работа по теме Технология изготовления плаща
Реферат: Форми і системи заробітної плати
Реферат: Неманичи
Сочинение Один День Крестьянина История 6 Класс
Реферат: Путь к власти Наполеона
Дипломная работа по теме Исследование прически на основе элемента 'Ажур'
Курсовая работа по теме Организация кассовой работы в коммерческих банках
Полное Собрание Сочинений Стивена Кинга
Сборник Сочинение По Русскому Языку Егэ
Контрольная Работа 7 Класс Пропорциональность С Ответами
Учебное пособие: Методические указания для студентов факультета математики и информационных технологий и факультета управления Ульяновск-2007
Курсовая Работа На Тему Проектирование Механизма Поворота И Отсчета Аттенюатора
Подготовка К Сочинению По Картине На Террасе
Курсовая работа: Организация документооборота с помощью "Visual Basic for Application"
Дипломная работа: Экономические реформы в Казахстане
Почему Поссорились Дубровский И Троекуров Сочинение
Дипломная работа по теме Организация управления в международных компаниях
История Развития Экологии Как Науки Реферат
Как Начать Сочинение 9.2
Реферат: Арабская литература и поэзия
Курсовая работа по теме Анализ абсолютных показателей финансовых результатов ОАО 'Кизлярхлебозавод'
Я Финикиец Сочинение От Первого Лица
Дипломная работа по теме Эффективность стимулирования труда работников в ИМНС Ленинского района г. Гродно
Речевой Этикет Реферат Кратко
Курсовая работа: Необережне знищення або пошкодження майна
Сочинение 4 Кл На Тему Спортивная Гимнастика
Контрольная работа по теме Радиоактивное излучение
Реферат: Автомобильная промышленность в РФ. Скачать бесплатно и без регистрации
Сочинение Про 75 Лет Победы
Реферат: Алгоритм Брезенхема
Предприятия Общественного Питания Дипломная Работа
Курсовая работа: Оценка уровня конкурентоспособности предприятий (на примере магазинов "Квартал" и "Перекрёсток")
Сочинение На Тему Что Такое Выбор 9.3
Сочинение По Русскому Языку Описание Московского Памятника
Реферат: Кредитно-расчетные отношения
Тема Сочинения Разъясняя Смысл Комедии Ревизор
Реферат: Ветроэнергетика в России
Публичный Договор Курсовая
Контрольная работа: Либерализм и марксизм: сравнительный анализ. Скачать бесплатно и без регистрации
Курсовая работа: Источники компьютерного сленга в современном английском языке
Реферат: Педагогическая система обучения иностранных языков А. А. Деркача
Реферат: Основні показники витрат обігу та їх оцінка
Контрольная Работа На Тему Теоретические Основы Электротехники
Реферат: Княгиня Лиговская
Реферат: Теория элит
Курсовая работа по теме Аудит финансовых результатов на примере ОАО 'Национальная электрическая сеть Кыргызстана'
Курсовая работа по теме Мультидисциплінарний підхід в корекції маніакально-депресивного психозу
Дипломная работа: Показатели ловкости и их влияние на формирование навыков ведения мяча у юных баскетболистов
Дипломная работа по теме Коллекция летних платьев выходного дня
Обеспечение Обязательств Диссертация
Курсовая работа по теме Проект участка двигателей предприятия ОАО АПК 'Кушвинский щебеночный завод'
Курсовая работа по теме Державний бюджет як інструмент державного регулювання економіки
Как Написать Тезис В Сочинение Рассуждение Примеры
Сочинение Слушаю Музыку
Учебное пособие: Психологія і творчість
Реферат: Иностранные инвестиции в экономике России 3
Ответ на вопрос по теме Принципы организации государственной статистики
Нейронные Сети Курсовая
Курсовая работа по теме Функции исполнительной власти
Тенденции Развития Мирового Рынка Ценных Бумаг Эссе
Современная Научная Картина Мира Эссе
Реферат: Эффективность использования трудовых ресурсов в Ставропольском крае. Скачать бесплатно и без регистрации
Защита Родины Сочинение
Реферат по теме П.А.Столыпин и С.Ю.Витте как великие реформаторы России
Эссе Колледж Моей Мечты Связь
Курсовая Работа На Тему Проблемы Борьбы С Терроризмом
Дипломная работа по теме Особенности эмоциональной сферы подростков с патологией поведения и аномалиями развития личности
Дипломная работа по теме Усовершенствование блока управления и конструкции реактора установки вакуумного напыления






















































