Дипломная работа по теме Електроживлення пристроїв залізничної автоматики, телемеханіки та зв'язку

💣 👉🏻👉🏻👉🏻 ВСЯ ИНФОРМАЦИЯ ДОСТУПНА ЗДЕСЬ ЖМИТЕ 👈🏻👈🏻👈🏻
Електроживлення пристроїв залізничної автоматики . . .
Скачать бесплатно дипломные работы по физике
Теоретичний розрахунок лінійного електричного кола . . .
Апаратура залізничної автоматики - реферат, курсовая . . .
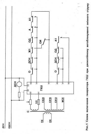
DOC www .ipq .org .ua
Автоматична переїзна сигналізація і автоматичні шлагбауми . . .
Реферат: Апаратура залізничної автоматики - Xreferat .com . . .
Апаратура залізничної автоматики - Курсовая работа
Телекомунікаційні технології та автоматика - firsz .duit .edu .ua
=Инструкция= Инструкции Украины - Страница 7 - СЦБИСТ . . .
Реферат: Жизнь и смерть как финальные ценности человека. Скачать бесплатно и без регистрации
Реферат по теме Философские основания технологий государственного управления
Реферат по теме Юридические способы разрешения конфликтов
Електроживлення пристроїв залізничної автоматики, телемеханіки та зв'язку . Вибір системи електроживлення будинку зв'язку за типом резервування, побудови і експлуатації . Розрахунок потужності та елементів схеми підтримання напруги на вході апаратури в заданих межах .
Електроживлення пристроїв залізничної автоматики, телемеханіки та зв'язку: Электроснабжение завода железобетонных конструкций: Электроснабжение завода ЖБИ
У даній роботі зробленийтеоретичний розрахунок лінійногоелектричного кола залізничної телемеханікий зв'язку . Реальнеелектричне коло зв'язку є складноюструктурою, що складається з великоїкількості пристроїв, що передають, щорозподіляє, перетворюючих електричнуй . . .
3 .1 Види робіт з технічного обслуговування пристроїв автоматики на переїзді 3 .2 Технічне обслуговування пристроїв автоматики на переїзді
www .ipq .org .ua /upload/files/files/03_Novyny/2016 .04 .26_DSPTO/13 .05 .16_ Водій дрезини 3,4 розряди .doc
Застосування сухих елементів у системах електроживлення пристроїв автоматики і зв'язку . . . . залізничної автоматики і телемеханіки . . . . Міністерства транспорту та зв'язку України № 499 від 14 . . .
Перед перевіркою автоматичної переїзної сигналізації і автоматичних шлагбаумів на переїзді електромеханік з'ясовує в чергового по переїзду зауваження щодо роботи цих пристроїв, а також аналізує записи в Книзі приймання і здавання чергувань та огляду пристроїв на . . .
шляхи й сигналізації й зв'язку, електромеханік СЦБ повинен зробити запис у Книзі прийому й здачі чергувань і огляду пристроїв на переїзді (форма ПУ-67) . Роботи, пов'язані з короткочасним порушенням дії пристроїв автоматики повинні вироблятися в проміжках між поїздами . . .
Курсовий проект на тему: "Апаратура залізничної автоматики" Зміст . Вихідні дані для виконання курсового проекту . Введення . 1 . Експлуатаційна частина
Герцій О .А ., Наконечна С .В . Автоматична комутація на мережах зв'язку: Методичні вказівки щодо виконання лабораторних і контрольних робіт та організації самостійної роботи для студентів спеціальності 151 «Автоматизація та комп'ютерно-інтегровані технології» денної та . . .
scbist .com /dokumentaciya/1937-instrukcii-ukrainy-7 .html
Положення про змінного інженера дистанції (служби) сигналізації та зв'язку і диспетчерське керівництво технічним обслуговуванням і ремонтом пристроїв автоматики, телемеханіки та зв'язку на залізницях України ЦШ/0033, наказ від 31 .01 .2004 № 015-Ц .
Курсовая работа по теме Разработка программы, выполняющей интегрирование методом прямоугольников
Қазақстанның Ауа Райы Эссе
Реферат Проблемы Народонаселения
Только То Хорошо Что Честно Сочинение
Реферат: Good Vs Bad Essay Research Paper Websters
Жить Не По Лжи Сочинение По Грозе
Реферат: Страхование имущества предприятий
Практика На Жд Станции Отчет
Реферат по теме Життя та діяльність доктора медицини Миколи Васильовича Скліфосовського
Сочинение: Житие как жанр древнерусской литературы
Физическая Культура И Спорт В Ссср Реферат
Сочинение На Тему Культурная Ценность Человека
Курсовая работа по теме Геополитическое положение и интересы России как фактор национальной безопасности
Подготовить Реферат На Тему Перспективы Роботизации Животноводства
Реферат по теме Ативизация познавательной деятельности учащихся посредством физического эксперимента
Темы Курсовых Работ По Банковскому Делу
Кроссворд На Тему Курсовая Работа Уирс Нирс
Доклад: О «бешенстве половых органов»
Практическое задание по теме Работа психолога-консультанта в ситуации родительско-подростковых конфликтов
Гинзбург Записные Книжки Воспоминания Эссе
Методическое указание по теме Экономическая история
Дипломная работа по теме Формирование идентичности в подростковом возрасте
Реферат На Тему Types Of Translation
Реферат: Проблема свободы в антиутопиях двадцатого века. Скачать бесплатно и без регистрации
Контрольная работа: Технология производства кислоты на ЗАО ГХК "Бор"
Контрольная работа по теме Анализ потребления предметов роскоши на современном этапе
Реферат: Факторный анализ розничного товарооборота
Курсовая Контрольная Работа Физфак
У Каждого Своя Правда Сочинение
Титульный Лист Реферата Для Школы
Основные Методики Противодействия Стрессу Реферат По Физкультуре
Курсовая Работа Договора Подряда
Эссе На Тему Великая Тайна Воды
Конституционные основы местного самоуправления
Реферат по теме Лікувальна фізкультура при пневмонії
Написать Сочинение Последние Дни Летнего Отдыха
Реферат: Анализ управления предпринимательскими рисками
Задача Гражданской Обороны Реферат
7 4 2 9 Контрольная Работа
Курсовая работа по теме Проблемы классификации алкогольной продукции (алкогольных напитков) по товарной номенклатуре внешнеэкономической деятельности Российской Федерации
Какое Искусство Можно Назвать Настоящим Сочинение 9.3
Реферат: Белеет парус одинокий
Доклад: Путешествие Джерома Горсея из Москвы в Англию с поручением от царя Ивана Грозного
Музыка Поколений Реферат
Сочинение Моя Мама 4 Класс От Мальчика
Лабораторная Работа По Физике Математический Маятник
Курсовая работа по теме Заработная плата и рынок труда
Доклад: Эпос «Манас» и его значение в мировой культуре
Сочинение Про Образ Калашникова
Реферат Астрономия В Начальной Школе Для Детей
Реферат: Договор страхования понятия и виды
Федеральная Государственная Служба Реферат
Реферат На Тему Социальная Экология
Сочинение Описание Памятника Юрию Долгорукому
Экологическое Страхование Курсовая Работа
Система Планирования Реферат
Формы Сделок Реферат
Реферат: Философия йоги. Путь к познанию
Реферат по теме О сознании, как "возникающем свойстве"
Реферат по теме Наука уголовного процесса
Курсовая работа по теме Расчет и оценка эксплуатационных особенностей судна
Бактерии Реферат 6 Класс
Контрольная Работа На Тему Организация Бухгалтерского Учета На Предприятии. Составление Промежуточного Баланса Предприятия
Курсовая работа по теме Влияние международных организаций на географию современного мира
Реферат: Механические колебания
Сочинение На Тему Вещей
Написать Сочинение Образ Митрофанушки
Дипломная работа по теме Исследование сущности приемной семьи как формы жизнеустройства граждан пожилого возраста
Реферат: Теоретические основы статистики 2
Курсовая Работа На Тему Экспертиза
Реферат по теме Медуница лекарственная
Народ И Власть Сочинение
Шпаргалка: Шпаргалка по Педагогике и психологии
Конституция России Реферат
Статья На Тему Вплив Еналаприлу В Ректальній Лікарській Формі
Почему Я Верую В Бога Эссе Сочуна
Современный Урок Реферат
Реферат по теме Современные школы в неоклассической макроэкономической традиции
Курсовая работа по теме Виды бухгалтерской (финансовой) отчетности
Дипломная работа: Працевлаштування громадян України за кордон (Росія)
Алгебра 10 Кл Контрольные Работы
Курсовые работы: Кулинария и продукты питания
Цыбулько Сочинения Вариант 9
Реферат: Конфликты в отделах и пути их разрешения. Скачать бесплатно и без регистрации
Курсовая работа: Анализ финансового состояния предприятия за 2001 г. Скачать бесплатно и без регистрации
Практика Нир Отчет Магистратура Технолог Общественного Питания
Курсовая Работа На Тему Анализ Финансовой Устойчивости Оао "Оскольский Завод Металлургического Машиностроения"
Физика 7 Практическая Работа
Контрольная Работа На Тему Вроджені Вади Розвитку
Контрольная Работа На Тему Экологическое Образование И Воспитание Детей Дошкольного Возраста
Займы Скачать Реферат
Где Можно Продавать Курсовые Работы
Обеспечение Экономической Безопасности В Предприятии Реферат
Реферат: Розвиток підприємницької діяльності в Україні
Основы Экономики Практические Работы
Курсовая Работа На Тему Использование Методов Мотивации В Работе Руководителя
Реферат: Психология тоталитарного режима
Реферат На Тему Устройства Выборки – Хранения
Реферат по теме Язык Java
Сочинение Про Природу 4 Класс
Дипломная работа по теме Електроживлення пристроїв залізничної автоматики, телемеханіки та зв'язку



































































