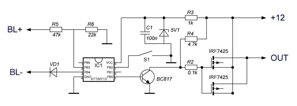
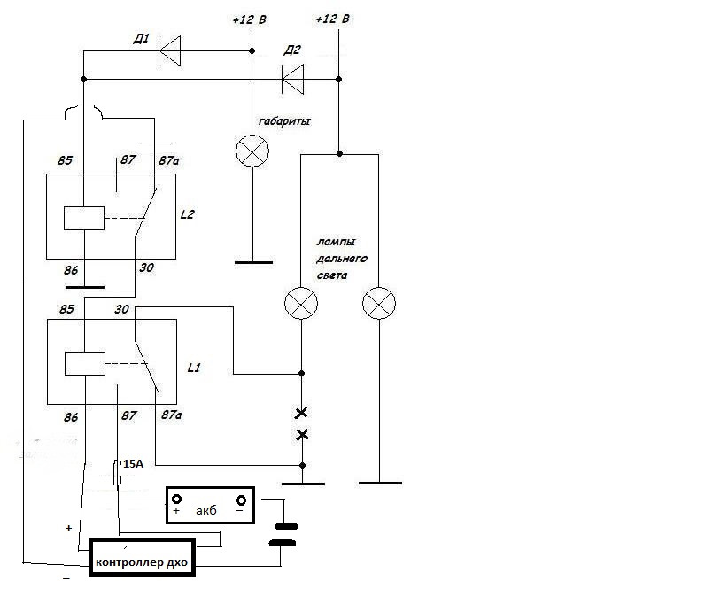
Дальний в пол накала контроллер
Включи кот песенки
Dere r9
Камера в адлере на набережной
Lexus производство
Самая богатая семья в индии свадьба
My little pony эпплджек
Курсы для детей 3 4 года
Слияние 2 текстов в 1
Отключение электричества по адресу
Где нас нет оксимирон смысл
Модели эскизы девушек
Физика 7 класс мцко вариант 6
Браво старс фразы на английском
Дальний в пол накала контроллер 108 фотографий









































































































