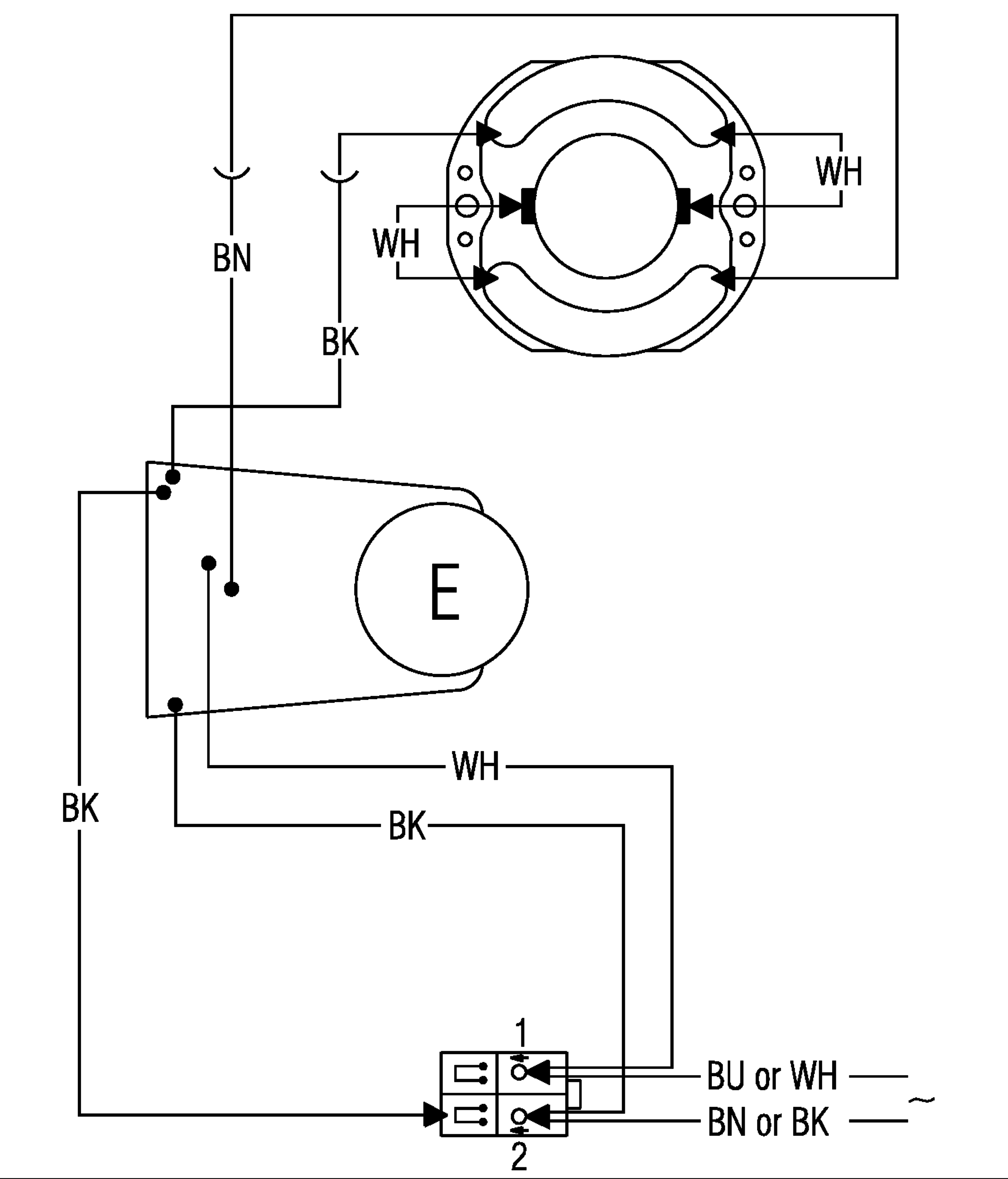
Болгарка подключение кнопки
Идеи на праздник день учителя
Читать полностью ники сью на предельных скоростях
Песня мой добрый учитель музыка
Ломовая лошадь 5
Заблокировать компанию на hh
Занятие с использованием интеллект карты
У нас только завтра
Обществознание огэ 2025 задание с ответами
Термостат электрический суховоздушный охлаждающий
336 2011
Можно ли пить римантадин
8 кл урок по теме монолог
Трехдневное похудение
Болгарка подключение кнопки 115 фото
















































































































