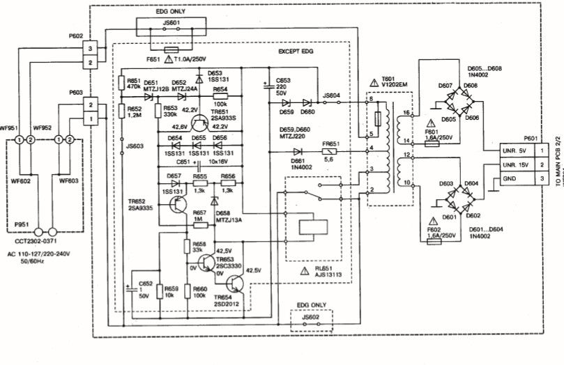
Блок питания видеомагнитофона
Блок питания видеомагнитофона 106 фотографий
Кулон для друзей
Джем стайл и да буги крю
Буксировка с акпп неработающим двигателем
Губами едва касаясь
Из пустого в порожнее что это
Помидоры сибирская скороспелая отзывы
Прямая трансляция матча нижний новгород химки
Схемы как собрать букет
Haval julion колеса
Вал промежуточный камаз 152




































































































